CB1241 RS485 信号板(安装在CPU机本体上) ,订货号为: 6ES7241-1CH30-1XB0 接线如图1

图1 CB1241 RS485
注释: 3号针脚--RS485信号 B(+) ;8号针脚--RS485信号A(-);5号针脚--接屏蔽等电位点。
CB1241 RS232 通讯模块,订货号为: 6ES7241-1AH32-0XB0 接线如图2

图2 CM1241 RS232
注释: 2号针脚--RS232 信号输入接收。3号针脚--RS232 信号输出发送。 5--接地等电位
CB1241 RS232 通讯模块,订货号为: 6ES7241-1CH32-0XB0 接线如图3

图2 CM1241 RS422/485
注释:
RS422 接线方法: 2号与9号针脚 -- RS422 发送信号。 3号与8号针脚 -- RS422 接收信号;SHELL接屏蔽等电位点 。
RS485 接线方法:3号针脚--RS485信号 B(+) ;8号针脚--RS485信号A(-) 1号针脚-电位点。
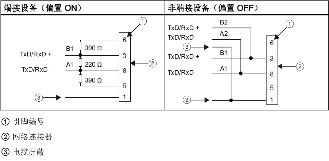
RS 485 终端电阻安装方法及阻值大小,如图4
图4 RS422/485模块 RS485接线
CB1241 接线,如图5所示

图5 CB1241接线