模拟量模块

SM1231 模拟量输入

SM 1232 模拟量输出

SM 1234 模拟量输入/输出

SB 1231 模拟量输入(信号板)

SB 1232 模拟量输出(信号板)

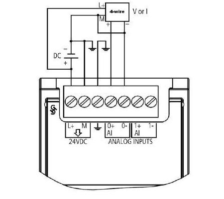
AI 连接传感器接线方式

图1. 4 线制传感器

 

图2. 3 线制传感器

 

图3. 2 线制传感器

 

TC 信号模块

TC 信号模块接线

TC 信号板接线

RTD 信号模块

RTD 信号模块接线

RTD 信号板接线