签到有奖
消息提醒
运维工程师专区
官方商城
欢迎您访问支持中心!
丰富的视频,全方位的文档,大量的网友交流精华……
为了更好的完善这些内容,我们诚邀您在浏览结束后,花20秒左右的时间,完成一个用户在线调查!
感谢您的支持!
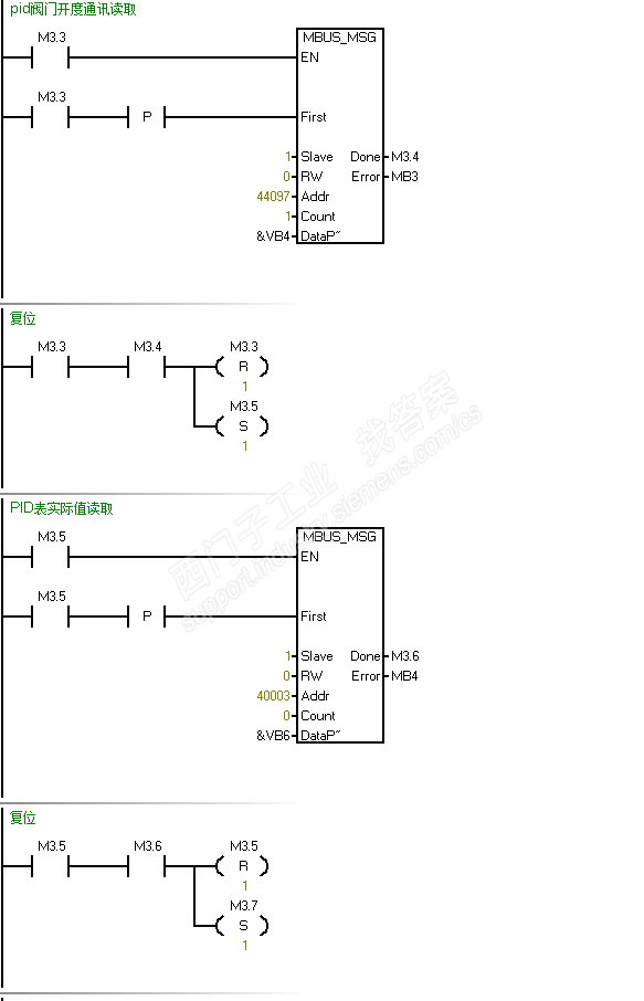
error=6:Modbus正在忙于其它请求。
含义就是在MSG指令还没有完全结束时,又一次触发了一个MSG。
modbus通讯是异步通讯,通讯链路上只能允许一条通讯指令有效。
看过你的程序,我感觉你把MSG指令下面网络的那个触发位取消,直接用done位控制。