签到有奖
消息提醒
运维工程师专区
官方商城
欢迎您访问支持中心!
丰富的视频,全方位的文档,大量的网友交流精华……
为了更好的完善这些内容,我们诚邀您在浏览结束后,花20秒左右的时间,完成一个用户在线调查!
感谢您的支持!
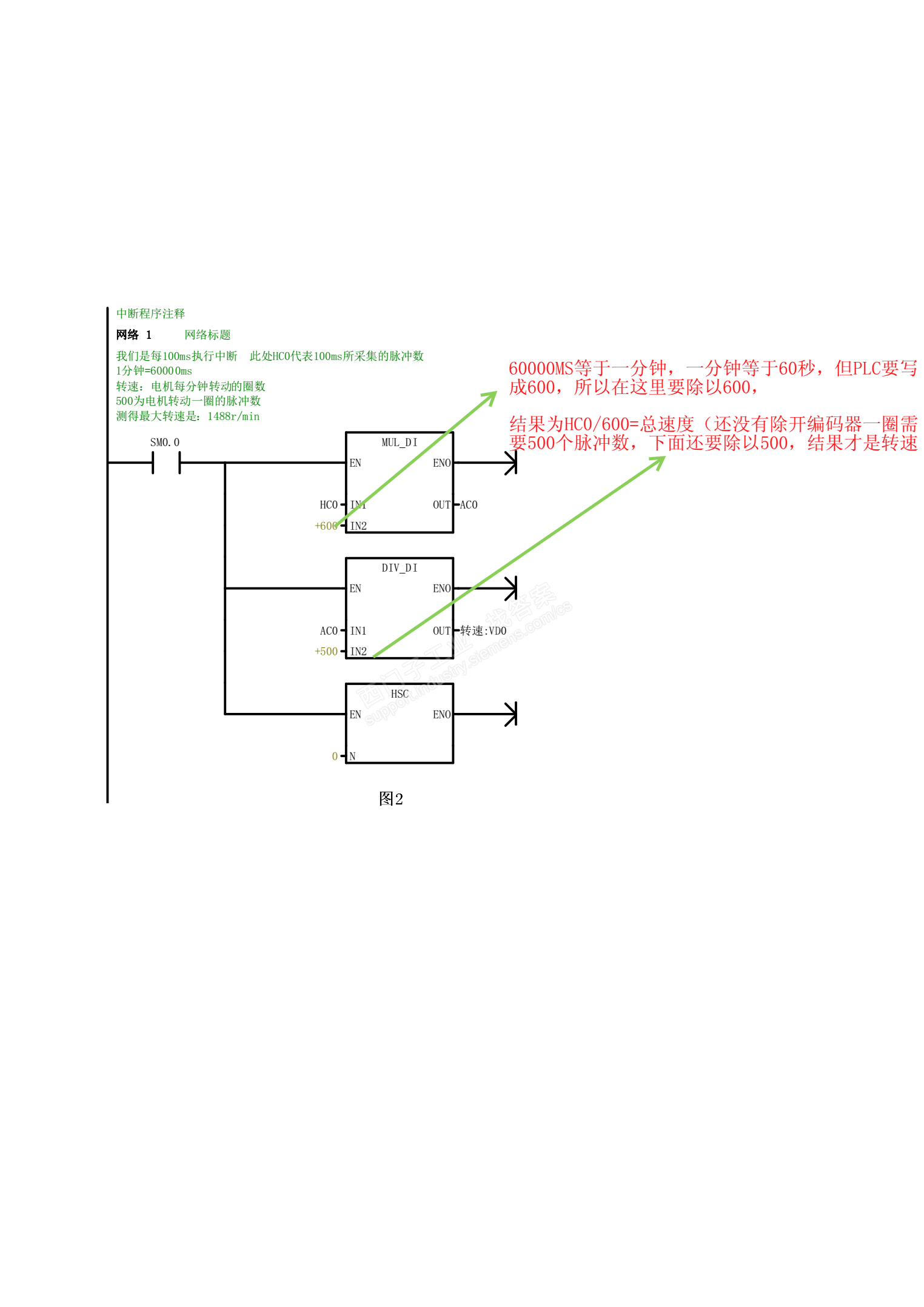
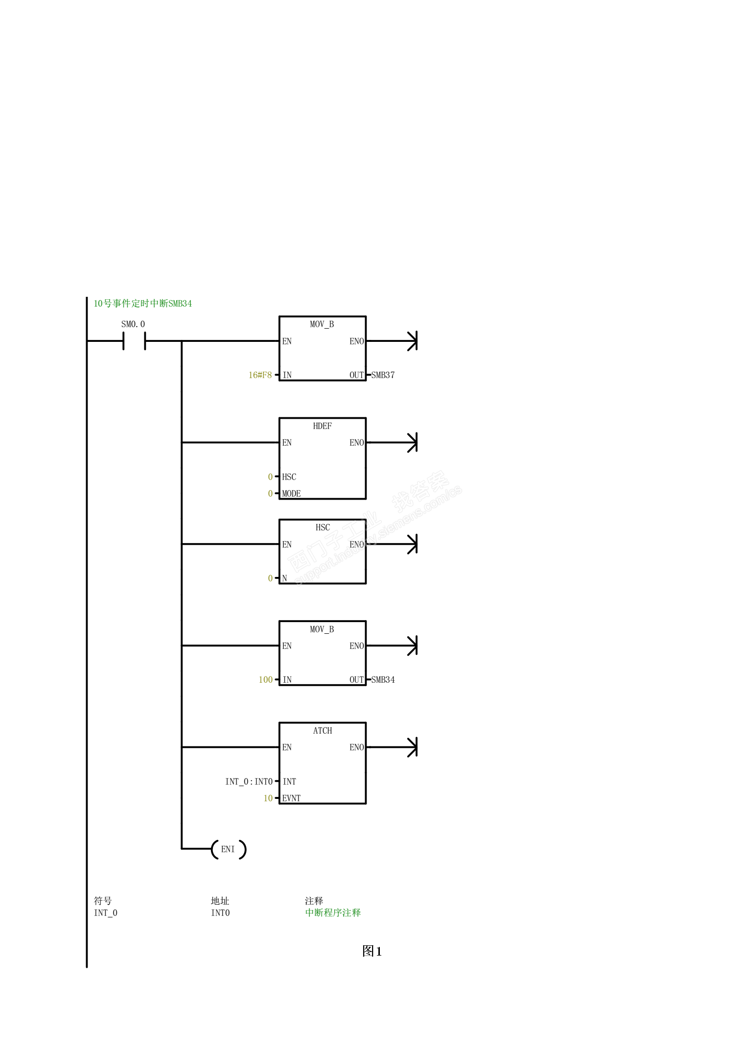
如果你想停止运行,可以这样设置:
在硬件组态里---CPU属性----时间中断----启用OB10---设置时间-----同步PLC时间----编写OB10程序即可。