技术论坛

 S120卷取应用注意事项

返回主题列表
作者 主题

总坛主
西门子官方工程师西门子官方工程师

经验值:11322
发帖数:956
精华帖:21
楼主    2016-08-16 12:18:27
主题:S120卷取应用注意事项 精华帖 

1. 项目基本信息

Basic Project Information

        铝箔清洗线,卷取应用,SLM整流共直流母线驱动,1PH8电机,S7-412 PLC作全线逻辑控制。

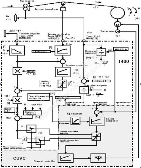
        生产线主要工艺:铝箔卷通过开卷机和送料辊送料,经过一些毛刷辊处理(主要是对铝箔表面清洗,使铝箔表面颗粒和污渍受到毛刷辊的表面摩擦后从铝箔表面脱落),再经过张力辊组,最后经卷取机卷成卷。生产线清洗的铝箔厚度从0.5毫米到1.38毫米, 铝箔卷直径从92厘米到1500厘米。卷取机有间接张力控制和直接张力控制切换。由于材料很薄,容易拉断,因此需要保持张力平稳,速度精度高。控制设备示意图如下:

                                            

        2# 张紧辊(上)作为全线的主导速度辊,采用速度控制模式(要求在加速时速度精度控制在千分之四内,在设定的线速度工作时,速度精度控制在千分之二内),1#张紧辊(下)采用速度环饱和的力矩限幅控制模式,卷取机与2#张紧辊建立张力。

2. 现场问题描述

Problem des cription

        主要问题如下:

        A.2#张紧辊在加速和稳速运行期间,速度波动范围都比较大,达不到要求的精度

        B.卷取机在工作时,斜坡发生器输入与输出的速度波形不一致,实际速度偏小,感觉是卷取机出力不够

        C.生产线在清洗比较厚的铝箔时,张力传感器波动小,铝箔卷取过程比较平稳;在清洗比较薄的铝箔时,张力传感器波动明显,铝箔卷绕经常松动或来回扯动,有时甚至断带

        D.卷取机无论采用间接张力控制模式,还是采用直接张力控制模式,操作台上张力计显示值与设定的张力值偏差大

3. 现场问题分析与处理步骤

Problem Analysis and Solving Procedure

        A.

        关于速度控制精度的定义(西门子原I&S德国工程师提供):取速度波动最大的一段时间(一般取2秒)的速度偏离值的平均值,与额定速度之比。

        客户对该辊调试的步骤是:先带辊自动优化,然后手动修改速度环的比例和积分参数(当前参数P=2.5,I=35毫秒),下图是客户记录的一段空载速度波形:

                                            

                                                         加速运行时速度波形

                                            

                                                         稳速运行速度波形

        从波形可见,无论是加速期间,还是稳定速度运行,该辊速度波动都比较大,远超出工艺要求的千分之四和千分之二。一般而言,当速度控制精度要求比较高时,建议带机械做摩擦补偿,使变频器依据速度自动补偿这部分力矩。下图是在客户调试的参数基础上,先带辊做空载自动优化(优化后P=9.78, I=78),再做摩擦补偿,之后再做阶跃给定测试的波形:

                                            

                                                 速度优化加摩擦补偿后的阶跃波形

                                            

                                                         速度稳定时的波形

        可以看到当前在209RPM运行时,速度偏差控制在4RPM内,满足精度要求。

        此外,2#张紧辊作为全线的主导速度,除控制精度要高外,还要有较强的抗干扰能力。扰动主要来自于前面的张力负载波动和后面的清洗工艺,在这些扰动下必须快速恢复为当前的速度设定值,即速度环动态特性要硬。

        B.     

        卷取机在点动的时候,斜坡发生器输入与输出的速度是一致的;正常运行时(张力控制模式),斜坡发生器前后速度给定不一致,在速度给定达到最高的时候会相差近一倍。客户认为是电机出力不够才导致速度不同步的。卷取机正常工作时,斜坡发生器输入与输出的速度给定波形如下:

                                            

                                                 张力模式斜坡发生器前后速度波形

        卷取机正常工作时,处于转矩控制模式。参数P1145出厂设置值为1.3,当转矩限幅起作用时,斜坡函数发生器会激活跟踪功能,转速设定值不断跟踪速度实际值,使斜坡变缓,如下图所示:

                                               

 

        修改P1145=0后,禁用跟踪功能,斜坡发生器前后速度给定波形如下:

                                              

                                         禁用跟踪功能后,斜坡发生器前后速度给定波形

        其实,卷取机正常运行时,处于转矩控制模式。即使不修改此参数,也不影响装置正常的运行。

        C.     

        卷取机运行时,卷径不断的变化,机械惯量不断的变化,卷取机角速度不断的变化。很多因素都会影响张力的实际控制效果,其中关键因素有4个:

        1) 卷径计算必须快。卷径大小会影响卷取机角速度的计算,角速度反过来又会影响卷径计算,因此要求卷径值在计算系统中快速运算与更新。一般加工的材料越薄,加工速度越高,卷径计算要求越快,对控制器要求就越高。

        2) 数据交换要快。计算的卷径乘张力设定值作为变频器的转矩限幅的主要部分,该转矩会随卷径变化而变化。转矩必须快速更新,否则会导致电流有脉冲波动,也会影响实际张力值及稳定性。

        用户采用S7-412 PLC,把卷径计算等功能放在OB1块中执行,而OB1每次的扫描周期不定。现场记录卷径的波形,发现有时1秒才更新,有时达到5秒才更新。对只有0.5毫米厚的铝箔,意味者卷取机已经转了很多圈,但卷径还没有更新,从导致转矩脉动,电流也如此,见如下实测的波形图:

                                            

                                                          计算卷径的更新

        绿色线是卷径实际值,可以看到卷径基本是台阶式增加,更新时间不定。

        卷径与实际张力的波形如下图所示:

                                            

                                                          卷径更新与实际转矩

        可以看到,每次卷径更新时,由于转矩等于张力设定值乘卷径,导致输出转矩会突变,这也会影响张力的波动。由以上分析得知,目前客户采用的PLC和相关程序编程不合理,导致张力波动情况。因此也验证了客户所说的清洗比较厚的铝箔时,张力波动小;清洗比较薄的铝箔,张力波动明显。针对客户目前的状况,建议修改部分程序,把卷径计算等重要程序放到中断中执行,保证卷径快速更新和数据快速交换。

        3)加减速惯量补偿必须合理,否则加减速过程中会导致张力波动

        加减速惯量补偿不合理,必定会导致张力控制不稳,这也是卷取应用重要的一个环节。现场惯量补偿量波形如下:

                                             

                                                            惯量补偿波形

        其中,红色线是客户程序计算的惯量补偿。可以看到,在加速过程中,惯量补偿力矩某一段不变,过会突然没有,又突然来几个脉冲,这导致了加速过程中张力波动大,甚至会拉断铝箔。原程序设计思路是先加固定惯量补偿,一段时间后取消惯量补偿。实际上,惯量补偿大小应该依据速度的变化和机械惯量变化而变化,突加的几个脉冲补偿完全是错误的处理方式。如果铝箔比较厚,张力设定比较大,这种不合理的惯量补偿可能影响比较小,但在加工0.5毫米的铝箔时,实际张力要求比较小,不合理的补偿力矩占比就会很大,这就导致在加速中张力波动更明显,这也验证了客户说的加工厚的材料还可以,加工薄的就波动明显的现象。

        客户检查程序,发现在处理定长运行时,对惯量的补偿判断有问题,导致产生几个脉冲式力矩补偿。修改程序后没有这种脉冲式力矩补偿了。同时,我们也反复修改客户给的固定惯量补偿值的大小,监视加速的波形和实际铝箔卷取效果,让客户认识到固定惯量补偿值的大小会影响实际张力的波动,而且不能是一个固定不变的值或没有。下图是在某一个固定补偿值的波形,蓝色线是加速力矩。可以看到,在加速中惯量补偿很平稳,实际运行时,张力波动也明显减少。

                                            

                                                            惯量补偿力矩

        4)卷径的最大与最小比设计必须合理,否则有可能无法起动

        本项目的最大卷径与最小卷径比设计不合理。当开始卷取时,由于空芯卷直径很小,乘上张力设定后还是很小,导致无法启动。基于此情况,客户加了很大的摩擦补偿力矩和惯量补偿力矩才能正常启动。现场实测数据,启动时总力矩是约37Nm, 张力对应力矩只有约9Nm。尽管启动了,摩擦补偿值和惯量补偿值很难准确,也会导致张力波动。

        在卷径一定的情况下,增加张力设定值可以提高起动力矩,但必须考虑工艺张力要求。对这种卷取机,在间接张力控制模式且在比较好的摩擦补偿和惯量补偿下,一般最大卷径与最小卷径的比值要求控制在1-10范围内,而现场设备达到16倍(最大1500厘米,最小92厘米)。这种情况下,程序在处理增加的摩擦补偿力矩和惯量补偿力矩要求就很重要,否则会导致加减速期间张力波动大。

        D.     

        在间接张力控制模式下,由于摩擦补偿和惯量补偿不合理,必定使部分张力产生的力矩去克服摩擦补偿和惯量补偿,而摩擦补偿和惯量补偿很难精确补偿,因此一般张力计检测的数据要比设定值小些,而且偏差是变化的。从下右图可见摩擦补偿和惯量补偿是如何影响张力的。另外张力计的包角也会影响检测的数据。

        在材料比较薄,张力要求比较高的场合,一般采用直接张力控制模式,见下左图。张力闭环控制器的输出和张力设定值相加后作为力矩限幅,张力控制器不断调节补偿这些偏差,使设定张力等于实际张力。相对于间接张力控制模式,直接张力控制时张力实际值比较接近张力设定值,波动部分主要是张力控制器的调节性能和包角导致的。

 

                         

 

4. 处理结果

Final result

        对问题A,做完摩擦补偿优化后,速度控制精度达到千分之二内,满足要求。

        对问题B,设置P1145=0,禁用跟踪功能后问题解决。

        对问题C,客户按我们的要求修改程序后,通过一系列的波形测试与分析,使实际张力波动效果明显改善,让客户认识到是PLC程序本身问题导致的(客户原先认为该程序已经运行在很多设备上,肯定没问题。实际上对这种薄材料,小空心卷,问题就暴露出来),该问题可以通过不断完善程序解决,客户也准备在研究西门子SPW420 资料后,对程序做部分修改。

        对问题D,应该是机械设计上卷径最大值与最小值比不合理造成,客户对该问题的处理又影响了问题C。

        总结:对于速度控制精度要求高的设备,必须做摩擦补偿并投入,建议自动优化。卷取应用中,卷径的计算要保证快速,一般放在中断中执行;机械设计上,要考虑卷径的最大值与最小值的比值;张力精度要求很高的场合,直接转矩控制比间接转矩控制效果更好。

 

您收到0封站内信:
×
×
信息提示
很抱歉!您所访问的页面不存在,或网址发生了变化,请稍后再试。