技术论坛

 也谈MM440端子控制置换G120

返回主题列表
作者 主题
kdrjl
版主

经验值:146322
发帖数:36689
精华帖:451
楼主    2019-10-25 14:11:29
主题:也谈MM440端子控制置换G120

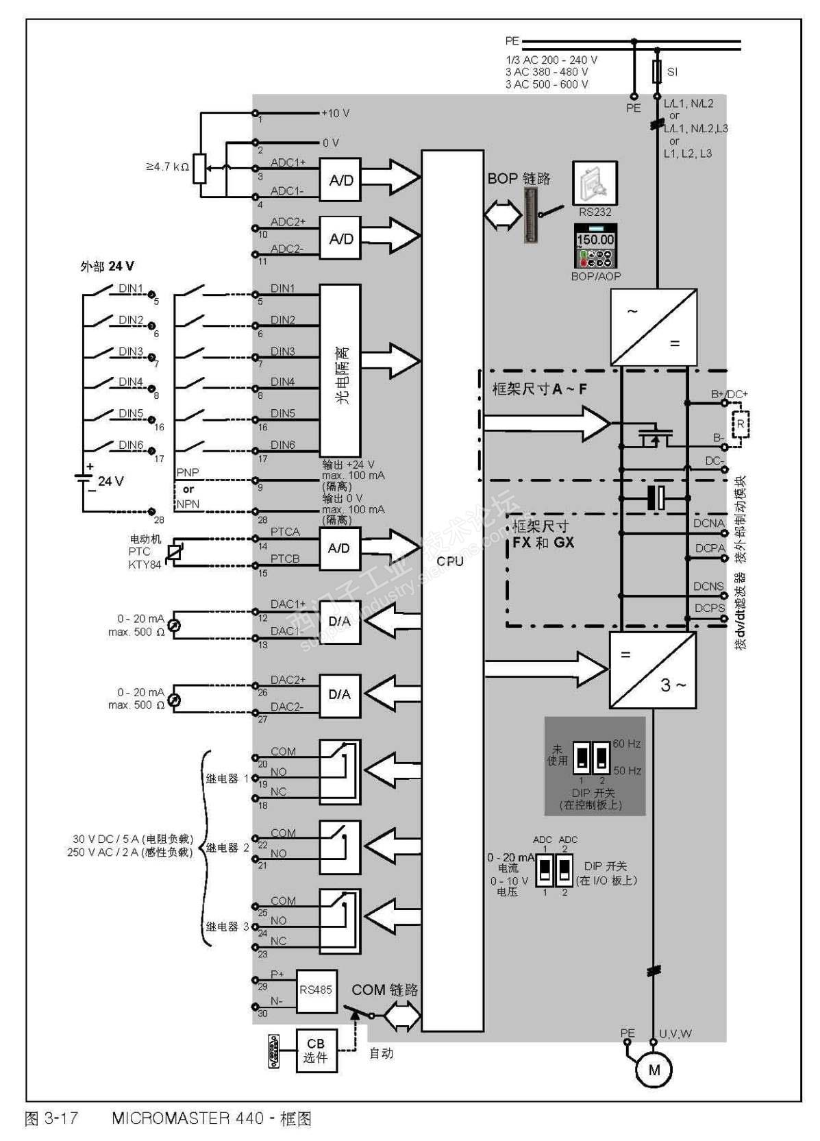
最近也遇到了沿用过去的MM440端子控制的外部硬件电路,装置因为MM440已经不好采购了,而且项目需求要求采用VC控制。所以,用G120置换过去的MM440,端子控制功能不变。提到日程。


这是我们早期的产品结构,MM440采用的是AD/DA;DIO通过MM440输入端子,实现上位机的远传控制结构。现在从使用SINAMICS以后,我们都采用USS,DP,PN等通讯形式了,近十年没在用过端子控制的那种。


可是,把以前的电路图纸和现在的一对照,表情立马亮了。哈哈,这种MM440端子控制置换成G120的端子控制,就连端子号都是一样的。完全是直接置换。这也太省事了哈。


下面是MM440的端子结构:


下面是G120的端子结构:




比较一下AD/DA和DIO端子号,一模一样的呦。

我是你的朋友
您收到0封站内信:
×
×
信息提示
很抱歉!您所访问的页面不存在,或网址发生了变化,请稍后再试。