技术论坛

 【安装调试】基于PLC和MCGS的恒温箱温度监控系统设计方案

返回主题列表
作者 主题
木子李Π
侠客

经验值:907
发帖数:78
精华帖:2
楼主    2021-01-05 14:33:47
主题:【安装调试】基于PLC和MCGS的恒温箱温度监控系统设计方案

  欢乐的时光总是如此短暂,元旦四天小假期已经过完了,上了一年班确实很累,自己的年假都没休,感觉自己就是个工作狂,虽然累但纯粹是兴趣使然吧,对于电气自控行业有着执着的追求。

  做了一个基于PLC和MCGS的温度自动控制系统,针对过程控制装置的恒温箱温度控制系统,简单说一下系统软硬件构成及其特点,详细论述了PLC和MCGS如何实现恒温控制和实时监控。实践证明,该系统具有良好的人机界面,能方便的在线修改参数,可以实现对整个恒温箱系统工艺流程的控制,操作运行起来都挺流畅的。
现将设计方案描述如下:
该系统主要硬件PLC西门子S7 200和昆 仑通态触摸屏MCGS 。
详细硬件组成: 铂电阻PT100+ 温度变送器(0~100℃、4~20mA)+ 224CPU+ EM231模块+恒温箱+ MCGS屏监控。
系统功能:
1、系统设有触摸屏起停按钮和实际按钮,方便调试操作。
2、PLC自动检测被控对象温度,并根据设定温度, 实时PID调节达到恒温控制。
3、 通过触摸屏可以设置温度,设定相关控制参数。
4、 触摸屏设置有超高低温报警功能,并能查看历史温度曲线,实时温度曲线。
5、系统加热通过固态继电器接通加热管进行加热,通过启动降温风扇进行降温。
6、系统有加热指示,降温指示,运行指示,停止指示。

plc有点老了,但是不影响使用,因为最开始学习就是200的plc,也算一种情怀吧。铂电阻已经封装好了,接了一个电流板,输出直接是4~20mA的变送器。




开局先测个输出,7.4mA,室内温度20多。输出差不多就这个值。然后定制方案,做一个笔记方便自己后续编程,组态这些。





电气控制电路原理图(包括主电路和控制电路),按标准接线就可以了,然后组态软件用mgcs建立变量和设备连接,设备窗是MCGS嵌入版系统的重要组成部分,在设备窗口中建立系统与外部硬件设备的连接关系,使系统能够从外部设备读取数据并控制外部设备的工作状态,实现对工业过程的实时监控。

1.对已经编好的设备驱动程序,MCGS嵌入版使用设备构件管理工具进行管理。单击在MCGS嵌 入版组态环境中"工具”菜单下的“设备构件管理”项,将弹出如下图所示的设备管理窗口:


2.1新建窗口
如下图所示,在MCGSE组态环境的"工作台”窗口内,选择用户窗口页,鼠标单击“新建窗口”按钮,即可以定义一个新的用户窗口。
在用户窗口页中,可以象在Windows系统的文件操作窗口中一样,以大图标、小图标、列表、详细资料四种方式显示用户窗口,也可以剪切、拷贝、粘贴指定的用户窗口,还可以直接修改用户窗口的名称。

大概功能和组态王差不多,没组态王花样多,更不如wincc,纯粹就是一个监控画面,没有一丝丝美感。


部分程序如下:




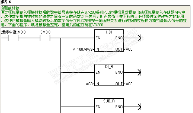
检测值转换
通过模拟量输入模块转换后的数字信号直接存储在S7-200系列PLC的模拟量数据输出值模拟量输入存储器AIW中。这种数字量与被转换的结果之间有一定的函数对应关系, 但在数值上并不相等,必须经过某种转换才能使用。这种将模拟量输入模块转换后的数字信号在PLC内部按一定函数关系进行转换的过程称为模拟量输入信号的整定。上面的程序,就是模拟量整定。整定后的值存储在VD200中。

  其实我们做的是恒温,设置一定温度区间后报警上下限我感觉是没有必要的,温度低了它自己加热,高了冷却就行了。一般情况下不会报警,让系统运行十分钟二十分钟后还超出上下限再报警也可以。不然动不动报警给监控人员也带来不便。

如果巅峰留不住, 那就进厂包吃住。
您收到0封站内信:
×
×
信息提示
很抱歉!您所访问的页面不存在,或网址发生了变化,请稍后再试。