技术论坛

 【S7-200 Smart开源标准化编程】天花板级冒泡排序子程序封装

返回主题列表
作者 主题
不欲勿施
奇侠

经验值:8892
发帖数:835
精华帖:16
楼主    2023-01-07 23:58:18
主题:【S7-200 Smart开源标准化编程】天花板级冒泡排序子程序封装 精华帖 

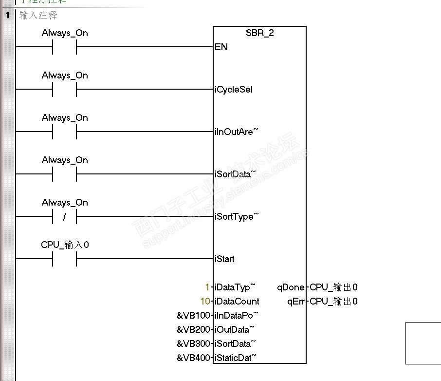
有坛友问有关排序的问题,我也正好在完善【S7-200 Smart开源标准化编程】里的排序子程序,现在测试完成了,我把这个子程序单独出来给大家使用。

首先排序子程序使用三个区域:

1、源数据区

2、排序后的目的数据区

3、源数据地址的指针排序区

子程序功能:

1、单周期内排序和多周期内排序的选择:单周期内排序适合少量的数据排序,多周期内排序适合大量的数据排序。多周期排序属于异步操作,所以在完成信号为真之前,启动排序的信号不能为0。

2、排序功能在源数据区内实现,或者是源数据区内的数据不变在目的数据区进行排序的选择。此功能可用于多周期内排序,这样源数据区数值的变化不会影响排序结果。

3、源数据地址的指针排序功能的选择。此功能可用于间接寻址。

4、排序功能升序和降序的选择。

5、子程序内的看门狗复位功能选择。

6、对待排序数据的数据类型的选择,可以选择字节,整数,双整数,浮点数。

7、数据数量可选择范围2-32767(这个最大范围值都大于200的V区了,子程序中多处使用了看门狗复位,但还是不能保证在实际应用中不出现看门狗超时)

8、最最重要的一条,这个子程序可以重复调用。

程序是在2.6软件版本下创建的。

下面的文件是子程序的导出文件,下载后解压,导入,祝玩愉快。有使用问题回复就行。

------------------------------------

73楼说的对,程序里确实循环次数多,所以进行了改进,并进行了测试。

smart200标准化2.6实践20230421.smart.zip

排序测试.smart.zip


13478405725
您收到0封站内信:
×
×
信息提示
很抱歉!您所访问的页面不存在,或网址发生了变化,请稍后再试。