一段看似简单,但是百思不得其解的程序

已锁定

dcount107

  • 帖子

    1737
  • 精华

    55
  • 被关注

    29

论坛等级:侠圣

注册时间:2003-06-06

普通 普通 如何晋级?

一段看似简单,但是百思不得其解的程序

1583

10

2010-03-29 21:03:02

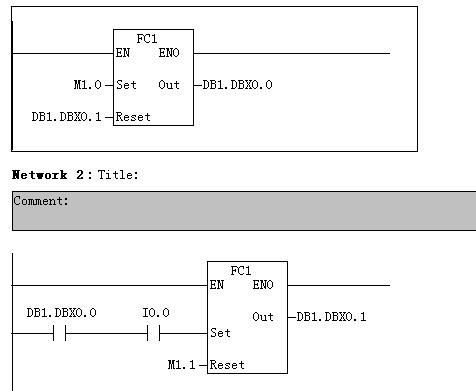
现有FC1,定义其输入IN接口有Set(BOOL)、Reset(BOOL),定义其输出接口有Out(BOOL);其程序就是一个很简单的置位复位程序,转换为STL如下:
A #Set
S #Out
A #Reset
R #Out
NOP 0

然后在OB1中做如下调用:



测试运行时将M1.0置1,I0.0并未接通,奇怪的现象就是DB1.DBX0.0和DB1.DBX0.1快速的在0和1之间切换,而不是DB1.DBX0.0置1。
将DB1.DBX0.0及DB1.DBX0.1替换为M,则动作正常。
更为奇怪的是将程序修改成下图,动作也正常:

请教各位为何会产生如此奇怪的现象?有条件的兄弟可以用PLCSIM测试一下。
一段看似简单,但是百思不得其解的程序 已锁定
编辑推荐: 关闭

请填写推广理由:

本版热门话题

SIMATIC S7-300/400

共有54716条技术帖

相关推荐

热门标签

相关帖子推荐

guzhang

恭喜,你发布的帖子

评为精华帖!

快扫描右侧二维码晒一晒吧!

再发帖或跟帖交流2条,就能晋升VIP啦!开启更多专属权限!

  • 分享

  • 只看
    楼主

top
X 图片
您收到0封站内信:
×
×
信息提示
很抱歉!您所访问的页面不存在,或网址发生了变化,请稍后再试。