S7-200系列的运动控制问题,热线中常遇到客户会问:你们CPU不是有断电保持的功能吗,为什么我断电再上电之后,数据丢失了呢?——这样就无法保存断电前的运动位置
对于这个问题,大家首先需要知道,不论是CPU本体的高速脉冲输出还是EM253位控模块,都是基于高速计数器的功能,来计算当前发送的脉冲数的。即使在C_POS引脚接V区变量,也仅是将高速计数器的当前值赋给该V区。
大家可以看下图,在S7-200的断电数据保持里面,是不支持高速计数器HC的设置范围,因此高速计数器的当前值在CPU每次断电后都会复位为0。这也就解释了为什么这个V区没能保持住。

关于高速计数器断电保持的问题,西门子工程师有些过相关文档。请参考:
如何在S7-200 CPU断电后保持高速计数器的当前值:
http://www.ad.siemens.com.cn/download/searchResult.aspx?searchText=F0647
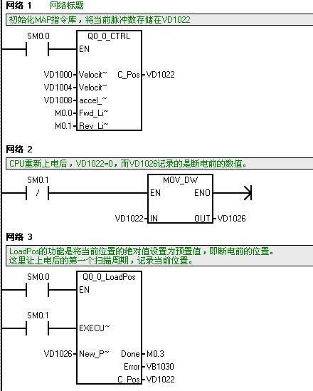
那么如何解决这个问题呢?下面以MAP指令库为例给了个参考,大家不妨试试看:

运用PTO向导和EM253向导配置是一样的道理,大家可以试试看哟。