关于LOGO!中的PI模块终于搞明白了

已锁定

kdrjl

西门子1847工业学习平台

  • 帖子

    37070
  • 精华

    455
  • 被关注

    1475

论坛等级:至圣

注册时间:2003-06-06

钻石 钻石 如何晋级?

关于LOGO!中的PI模块终于搞明白了

5747

11

2012-08-10 19:26:17

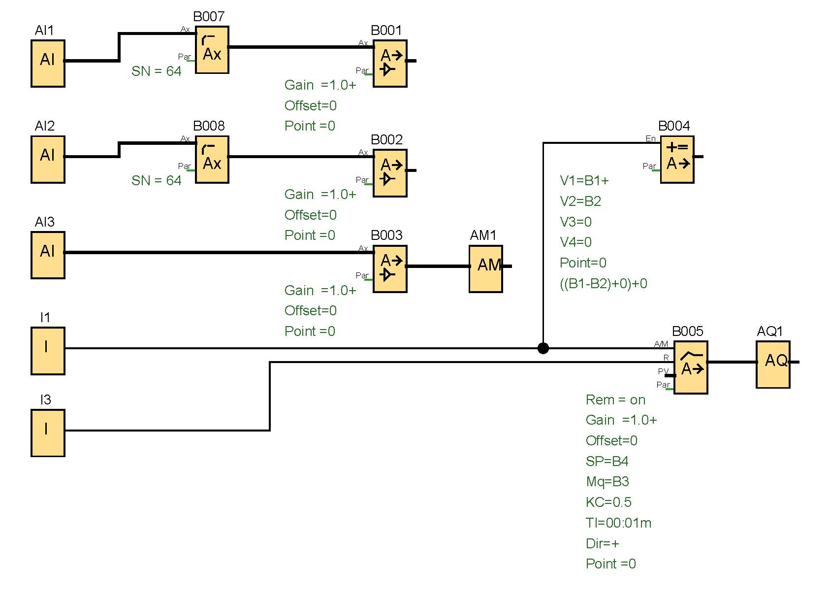
今天对LOGO!中的PI调节器模块有进行了仿真测试。终于搞明白了。他的几个功能为:
A/M:自动和手动转换开关
自动给定
手动给定
使能
正逻辑/反逻辑选择
P/I参数设置
功能选择:可以由给出的模版,也可以自定义。
程序块连接和等效的功能图见上传图片。这个挺好,就是积分时间最小设置有点长(1S)

编程图:




功能图


关于LOGO!中的PI模块终于搞明白了 已锁定
编辑推荐: 关闭

请填写推广理由:

本版热门话题

LOGO!

共有2417条技术帖

相关推荐

热门标签

相关帖子推荐

guzhang

恭喜,你发布的帖子

评为精华帖!

快扫描右侧二维码晒一晒吧!

再发帖或跟帖交流2条,就能晋升VIP啦!开启更多专属权限!

  • 分享

  • 只看
    楼主

top
X 图片
您收到0封站内信:
×
×
信息提示
很抱歉!您所访问的页面不存在,或网址发生了变化,请稍后再试。