回复:多个MB_MASTER指令如何可靠的轮循执行?

DEEPSEA

  • 帖子

    47
  • 精华

    1
  • 被关注

    4

论坛等级:侠士

注册时间:2007-11-19

普通 普通 如何晋级?

发布于 2012-08-21 13:41:47

7楼

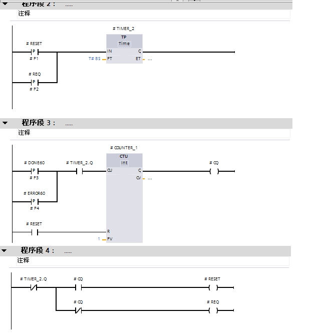
下面是看门狗程序,可以参考一下。

创新改变未来
评论
编辑推荐: 关闭

请填写推广理由:

本版热门话题

SIMATIC S7-1200系列

共有15685条技术帖

相关推荐

热门标签

相关帖子推荐

guzhang

恭喜,你发布的帖子

评为精华帖!

快扫描右侧二维码晒一晒吧!

再发帖或跟帖交流2条,就能晋升VIP啦!开启更多专属权限!

  • 分享

  • 只看
    楼主

top
X 图片
您收到0封站内信:
×
×
信息提示
很抱歉!您所访问的页面不存在,或网址发生了变化,请稍后再试。