回复:V/F恒压频比控制中, 不再需要变频器的三相电流反馈吗?

kdrjl

版主 西门子1847工业学习平台

  • 帖子

    36782
  • 精华

    452
  • 被关注

    1458

论坛等级:至圣

注册时间:2003-06-06

钻石 钻石 如何晋级?

发布于 2012-08-23 21:34:51

1楼

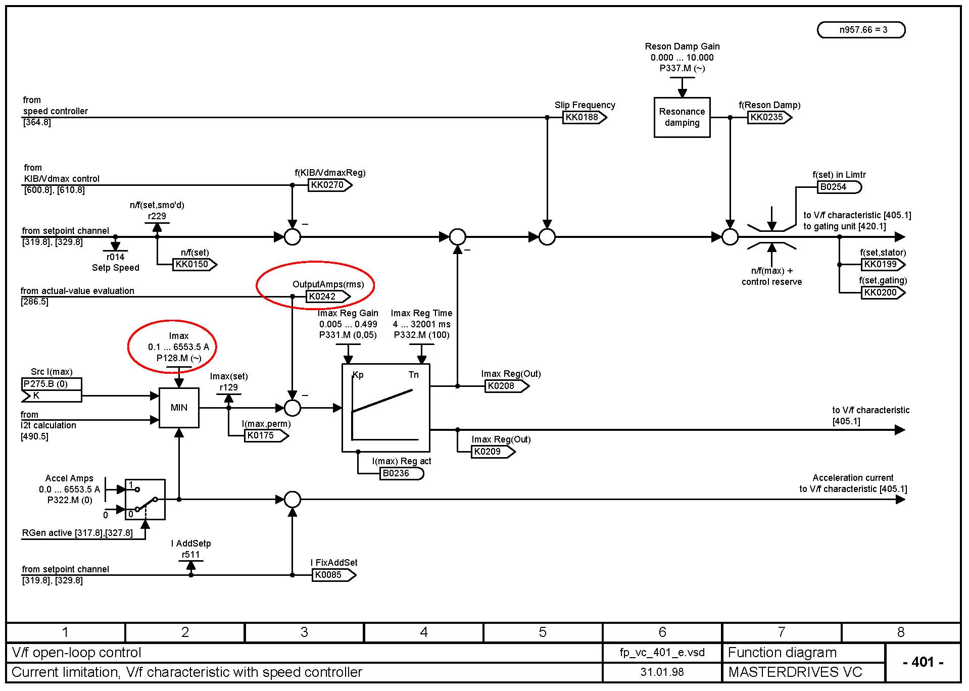
图如下:




由图可知,V/F控制时,电流实际值的输出对频率控制没有调节作用,只是限制作用,也就是说一旦实际的电流大于P128设定值(过载倍数)那个PI调节器就有输出,把频率的设定值通过减法器减小。使电机在电流超过过载倍数设定时减小。实现过载保护和限制。

那个实际电流检测传感器坏了,所以实际电流没了,也就用不着限制了,导致不报错。
我是你的朋友
评论
编辑推荐: 关闭

请填写推广理由:

本版热门话题

MasterDrives

共有5855条技术帖

相关推荐

热门标签

相关帖子推荐

guzhang

恭喜,你发布的帖子

评为精华帖!

快扫描右侧二维码晒一晒吧!

再发帖或跟帖交流2条,就能晋升VIP啦!开启更多专属权限!

  • 分享

  • 只看
    楼主

top
X 图片
您收到0封站内信:
×
×
信息提示
很抱歉!您所访问的页面不存在,或网址发生了变化,请稍后再试。