回复:电机在低频运行时抖动,怎么办?

Robert 211

  • 帖子

    1010
  • 精华

    41
  • 被关注

    17

论坛等级:侠圣

注册时间:2011-11-03

普通 普通 如何晋级?

发布于 2012-08-24 16:29:06

2楼





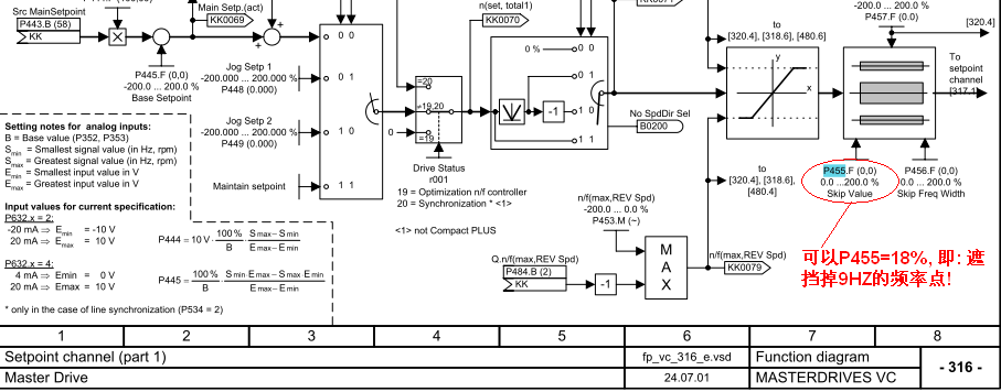
如果你那里生产很急, 可以把9HZ频率点跳跃掉; 如果是某个频率范围( 比如说8~10HZ), 参数P456要设置+/-1HZ 范围.
评论
编辑推荐: 关闭

请填写推广理由:

本版热门话题

MasterDrives

共有5854条技术帖

相关推荐

热门标签

相关帖子推荐

guzhang

恭喜,你发布的帖子

评为精华帖!

快扫描右侧二维码晒一晒吧!

再发帖或跟帖交流2条,就能晋升VIP啦!开启更多专属权限!

  • 分享

  • 只看
    楼主

top
X 图片
您收到0封站内信:
×
×
信息提示
很抱歉!您所访问的页面不存在,或网址发生了变化,请稍后再试。