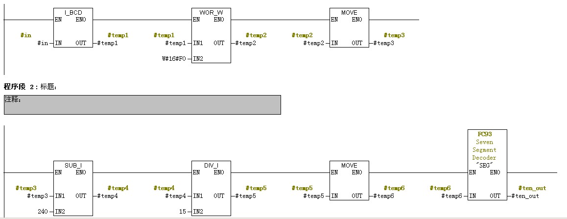
我想写一个七段数码显示的程序,思路如下:将输入INT 类型数据转换成BCD 码,然后取其低4位或者高4位用FC93转成需要的七段数码显示。其实直接用FC93也行,但是直接用FC93是16进制的当数值大于10时显示的是A,日常生活中常用10进制。因此将输入int类型化成bcd码 取其高4位或者低4位 多次调用FC 93 就能显示最大数值为99的2位七段数码。程序如下:


程序2


程序1、2 计算思路一样 所不同的是所选用的接口类型不同程序1选用in_out类型,执行结果正确。
程序2选择temp类型执行结果不正确。按道理来说temp类型接口我没有重复使用应该不存在数据被覆盖的现象为什么执行结果不同呢。