回复:MM430可否设定电流限定值?

一剑杏花飘满楼

  • 帖子

    25
  • 精华

    0
  • 被关注

    15

论坛等级:游民

注册时间:2009-05-12

普通 普通 如何晋级?

发布于 2012-12-11 22:26:27

2楼

quote:以下是引用kdrjl在2012-12-11 22:00:43的发言:
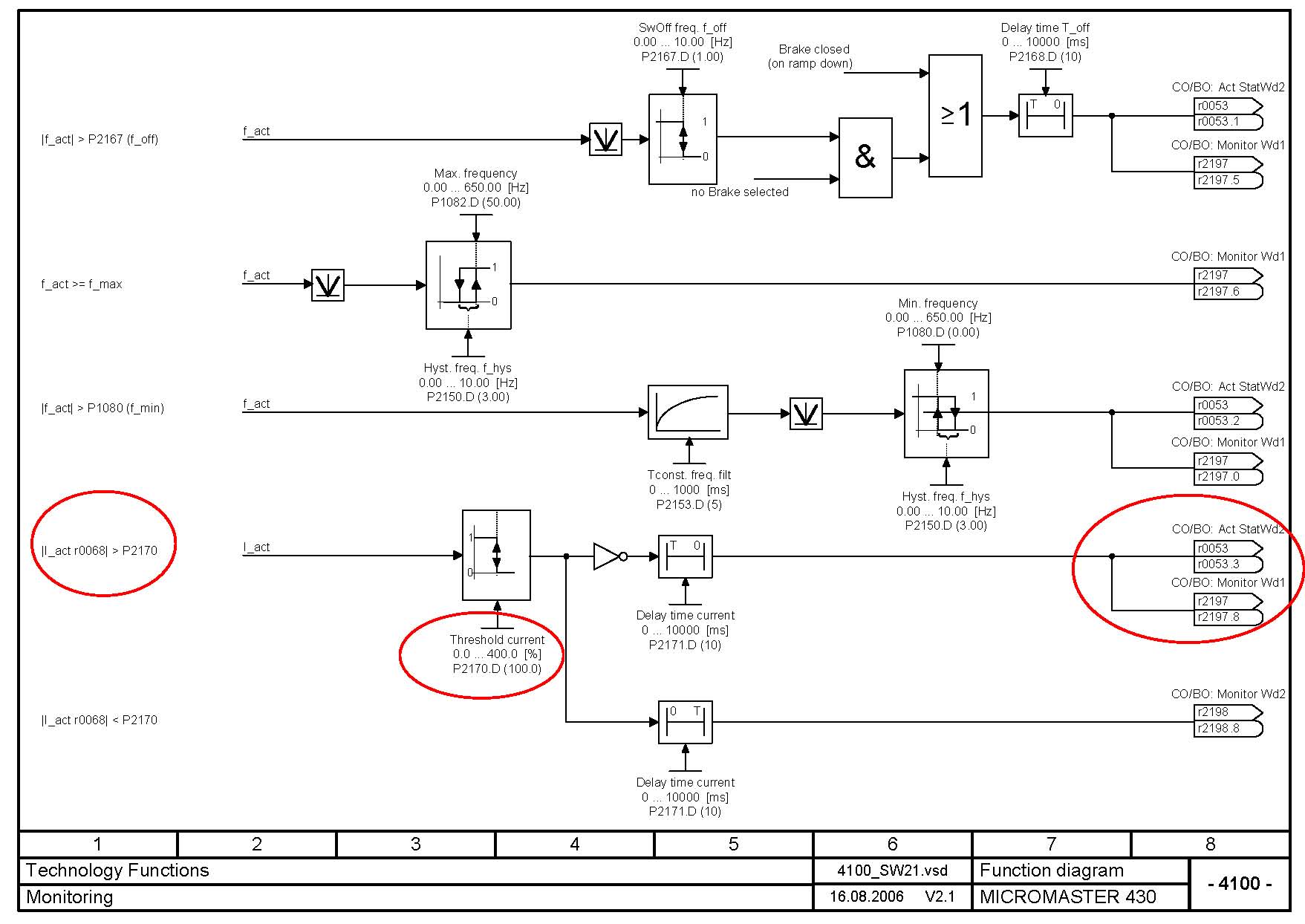
当然可以了。以下图示为参考:




你不但是我的朋友,更是我的老师,谢谢!
评论
编辑推荐: 关闭

请填写推广理由:

本版热门话题

MicroMaster

共有6823条技术帖

相关推荐

热门标签

相关帖子推荐

guzhang

恭喜,你发布的帖子

评为精华帖!

快扫描右侧二维码晒一晒吧!

再发帖或跟帖交流2条,就能晋升VIP啦!开启更多专属权限!

  • 分享

  • 只看
    楼主

top
X 图片
您收到0封站内信:
×
×
信息提示
很抱歉!您所访问的页面不存在,或网址发生了变化,请稍后再试。