WORD类型怎么转成BCD码,有点迷糊大家看看。

已锁定

cxaction

  • 帖子

    208
  • 精华

    1
  • 被关注

    7

论坛等级:侠士

注册时间:2011-07-16

普通 普通 如何晋级?

WORD类型怎么转成BCD码,有点迷糊大家看看。

828

0

2013-03-16 21:56:31

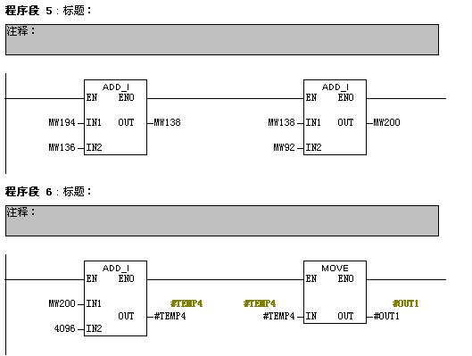
今天看了一个程序始终相不明白请大家指点指点,这个程序看了块名字猜是一个IECTIME转S5TIME的块。IEC转S5TIME,只要把设置值转为BCD和时基相与(即相加)就得到S5TTIME类型,但是今天看的这个块确是经过数*算得到的,大致过程猜想应该是WORD转成BCD的过程,具体什么原理没搞明白。程序如下:
接口如下,
in : real
out :word。



in首先取整,然后取其低字得到 word。





WORD类型怎么转成BCD码,有点迷糊大家看看。 已锁定
编辑推荐: 关闭

请填写推广理由:

本版热门话题

SIMATIC S7-300/400

共有54711条技术帖

相关推荐

热门标签

相关帖子推荐

guzhang

恭喜,你发布的帖子

评为精华帖!

快扫描右侧二维码晒一晒吧!

再发帖或跟帖交流2条,就能晋升VIP啦!开启更多专属权限!

  • 分享

  • 只看
    楼主

top
X 图片
您收到0封站内信:
×
×
信息提示
很抱歉!您所访问的页面不存在,或网址发生了变化,请稍后再试。