CPU致命错误12(比较接点非法值错误),大家帮我看看这段程序吧

已锁定

小灿灿

  • 帖子

    508
  • 精华

    2
  • 被关注

    29

论坛等级:侠士

注册时间:2009-12-16

普通 普通 如何晋级?

CPU致命错误12(比较接点非法值错误),大家帮我看看这段程序吧

1720

11

2013-08-13 23:45:51




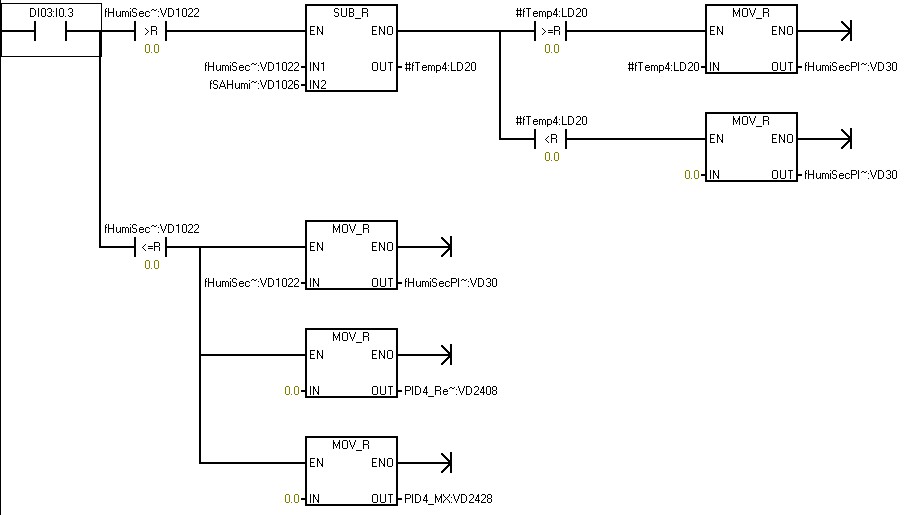
程序指明了是这段的问题,我看了下如果是比较节点非法数值错误的话,应该就是fTemp4:LD20这个的问题了吧,如何避免这种悲剧发生呢?
CPU致命错误12(比较接点非法值错误),大家帮我看看这段程序吧 已锁定
编辑推荐: 关闭

请填写推广理由:

本版热门话题

SIMATIC S7-200

共有33289条技术帖

相关推荐

热门标签

相关帖子推荐

guzhang

恭喜,你发布的帖子

评为精华帖!

快扫描右侧二维码晒一晒吧!

再发帖或跟帖交流2条,就能晋升VIP啦!开启更多专属权限!

  • 分享

  • 只看
    楼主

top
X 图片
您收到0封站内信:
×
×
信息提示
很抱歉!您所访问的页面不存在,或网址发生了变化,请稍后再试。