uss无法读取MM420的电流值

已锁定

路是走出来的

  • 帖子

    615
  • 精华

    2
  • 被关注

    4

论坛等级:侠圣

注册时间:2008-08-18

普通 普通 如何晋级?

uss无法读取MM420的电流值

1082

0

2013-08-14 22:08:29

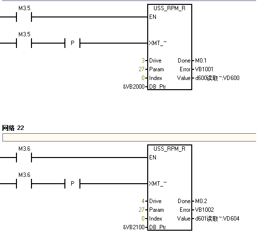
226AC/DC/RLY与MM420通信,可以正常启动电机的正反转及设定频率,可以用USS_RPM_W轮询的方式正常读取P700、P1000的值,但是用USS_RPM_R无法读取r0027中的电流值。



如果改成读P700、P1000,如下:



读取正常。

这是什么原因?
uss无法读取MM420的电流值 已锁定
编辑推荐: 关闭

请填写推广理由:

本版热门话题

SIMATIC S7-200

共有33305条技术帖

相关推荐

热门标签

相关帖子推荐

guzhang

恭喜,你发布的帖子

评为精华帖!

快扫描右侧二维码晒一晒吧!

再发帖或跟帖交流2条,就能晋升VIP啦!开启更多专属权限!

  • 分享

  • 只看
    楼主

top
X 图片
您收到0封站内信:
×
×
信息提示
很抱歉!您所访问的页面不存在,或网址发生了变化,请稍后再试。