6RA70的优化,在他的手册里讲得特别详细。就按照他的流程做,挺容易的。
先将装置工厂化参数复位,然后输入必要的电机参数和编码器之类的外界条件,就进行电流优化了,P051=25,合闸后,自动做测试,自动结束;然后做转速环优化,注意此时一定要先把有关的滤波参数设置好,再把P236设置好。它的默认值是50,你可以根据自己的实际系统,可大可小。惯量大了这个值要减小。然后合闸,自动检测和结束。接下来是励磁曲线的绘制和系统摩擦惯性补偿。
没有什么特殊,就是按照步骤去做,在此之前,要把电机的铭牌数据准确输入,要把自己的工艺条件准确输入。没有别的了。很简单的。
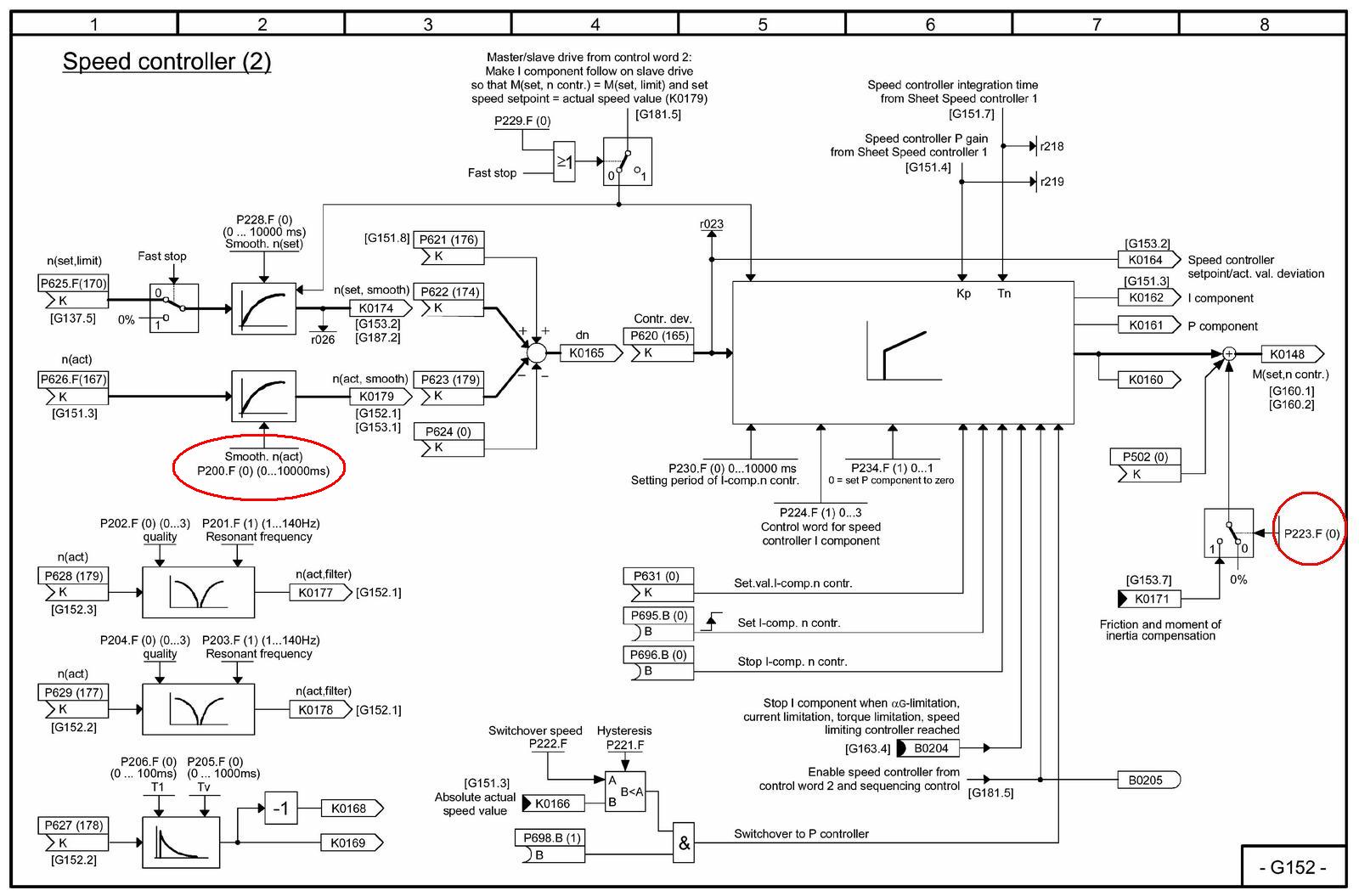
不过,对于6RA70的调试,还是有些有意思的地方,比如说,有许多人不喜欢做P051=28(系统摩擦与惯量补偿),而不做这个,往往速度调节器的PI参数要手动去修改,而且在加阶跃响应时,系统会有超调现象。而做了P051=28,并且把P223=1(补偿有效),你就可以知道怎么做PI调节器的设置更好了,而且阶跃给定下没有超调。



计算公式:2*P540 = P225*P226(只有做P051 = 28才有效)
速度调节器优化以前(P051 =26)要把P200 = 40-100预先设定好再去执行。
其他的都不用去管。在强调一遍,电机的数据参数一定要准确输入。工艺要求的参数一定要正确输入。