回复:大家帮我看看6ES7334-0KE00怎么接4路热电阻

爱一直存在

  • 帖子

    58
  • 精华

    0
  • 被关注

    1

论坛等级:游民

注册时间:2014-04-04

普通 普通 如何晋级?

发布于 2014-04-23 10:11:55

6楼

quote:以下是引用jin4605在2014-04-23 09:29:41的发言:
quote:以下是引用太阳神2009在2014-04-22 22:19:08的发言:
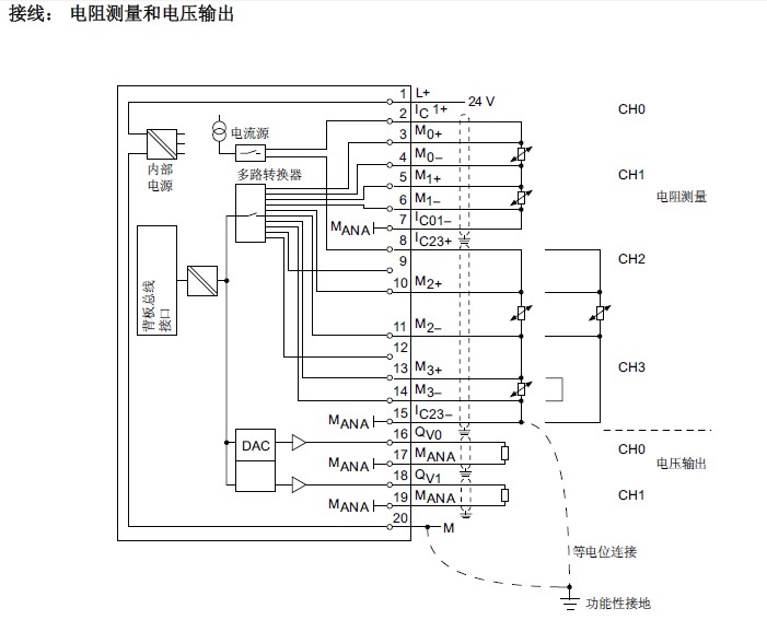
看看接线图:




谢谢大侠啊!看明白了!2,3,4,5是一组,4,5,6,7是一组(4线PT100)

那是四线的,其实还可以接四组三线(2线)的。
评论
编辑推荐: 关闭

请填写推广理由:

本版热门话题

SIMATIC S7-300/400

共有54789条技术帖

相关推荐

热门标签

相关帖子推荐

guzhang

恭喜,你发布的帖子

评为精华帖!

快扫描右侧二维码晒一晒吧!

再发帖或跟帖交流2条,就能晋升VIP啦!开启更多专属权限!

  • 分享

  • 只看
    楼主

top
X 图片
您收到0封站内信:
×
×
信息提示
很抱歉!您所访问的页面不存在,或网址发生了变化,请稍后再试。