回复:t400 spw420问题?

aa13123

  • 帖子

    4613
  • 精华

    26
  • 被关注

    136

论坛等级:至圣

注册时间:2008-10-24

钻石 钻石 如何晋级?

发布于 2014-05-07 22:05:36

5楼

quote:以下是引用豫商风云在2014-05-06 19:52:42的发言:
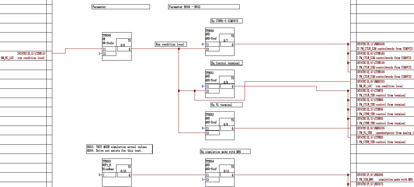
我意思是怎么打开t400的可视化框图 不是用driveminitor的呢种参数

step7+CFC软件就可以打开了,要求的视窗是不是如下图呢

评论
编辑推荐: 关闭

请填写推广理由:

本版热门话题

MasterDrives

共有5854条技术帖

相关推荐

热门标签

相关帖子推荐

guzhang

恭喜,你发布的帖子

评为精华帖!

快扫描右侧二维码晒一晒吧!

再发帖或跟帖交流2条,就能晋升VIP啦!开启更多专属权限!

  • 分享

  • 只看
    楼主

top
X 图片
您收到0封站内信:
×
×
信息提示
很抱歉!您所访问的页面不存在,或网址发生了变化,请稍后再试。