
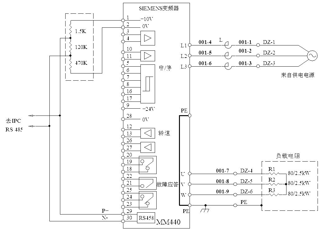
上图为实验电路。三相输入AC380V,变频器负载为电阻,星接。
第一,加载从0-100%,50Hz,功率因数等于0.99-1,没问题,r0032和外部的测试仪表示值都是相同的。这点得到了确认;
第二,如果把三相输入,改成单相输入380V,MM440报警但可以工作没问题,加载0-100%也可,正常。但是功率因数就不是0.99或1了,而是减半0.5左右。这个还没想明白,是因为三相变单相的缘故吗?电网引起的?
第三,将单相380输入,改成单相220V输入。这种状态,内部的控制电源可以工作(因为此时可以修改参数和操作变频器),但只要合闸,就报F003(欠压故障),F003不能屏蔽,参数P0210只能最低改为380V,不能改成220V。这个好像和以前不一样了。以前是可以向下改的。不知道有没有能把P0210参数值向下修改的方法。很奇怪的是,P0210在出厂设置时是230,怎么P3900 = 3以后,自动被改成380V呢?
总之,单相输入的应用受阻。我想,如果是独立的单相电源,那么系统的加载过程,功率因数应该还是0.99-1吧?这个现在只能是纸上谈兵了,因为我没有条件再做试验了。