回复:G130带编码器转速控制速度波动图

kdrjl

版主 西门子1847工业学习平台

  • 帖子

    36674
  • 精华

    451
  • 被关注

    1447

论坛等级:至圣

注册时间:2003-06-06

钻石 钻石 如何晋级?

发布于 2014-08-28 20:14:08

1楼

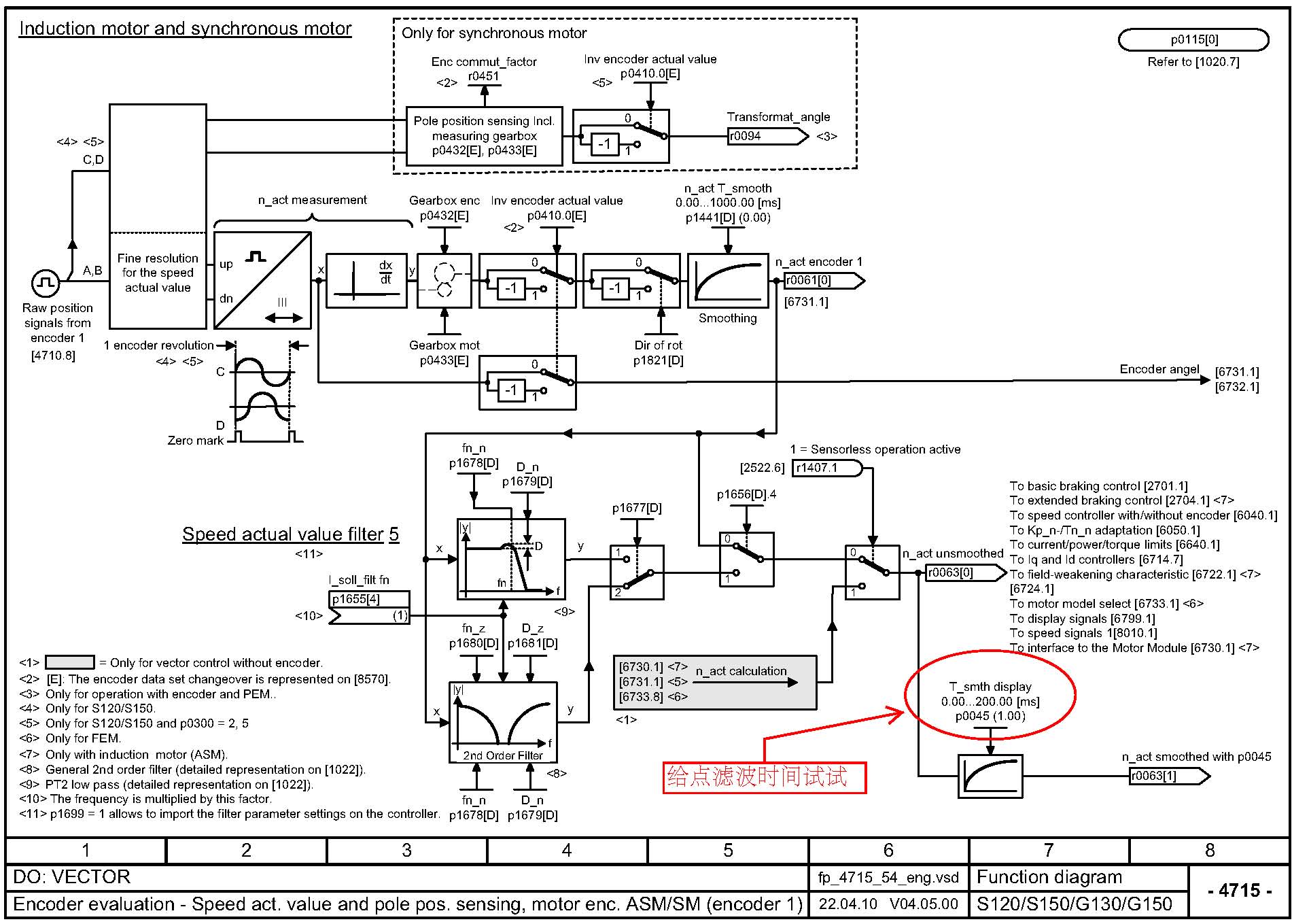
这个可以通过转速实际值的滤波来解决。不是什么大问题,转速的波动值几转而已。噪声周期也很短,用小于40毫秒的滤波时间,就可解决。





另外,以后贴图注意图片的格式,不能像原来那样。用JPG格式即可。
我是你的朋友
评论
编辑推荐: 关闭

请填写推广理由:

本版热门话题

SINAMICS

共有8099条技术帖

相关推荐

热门标签

相关帖子推荐

guzhang

恭喜,你发布的帖子

评为精华帖!

快扫描右侧二维码晒一晒吧!

再发帖或跟帖交流2条,就能晋升VIP啦!开启更多专属权限!

  • 分享

  • 只看
    楼主

top
您收到0封站内信:
×
×
信息提示
很抱歉!您所访问的页面不存在,或网址发生了变化,请稍后再试。