展开查看
以下是引用kdrjl在2014-09-01 21:16:09的发言 >5楼:

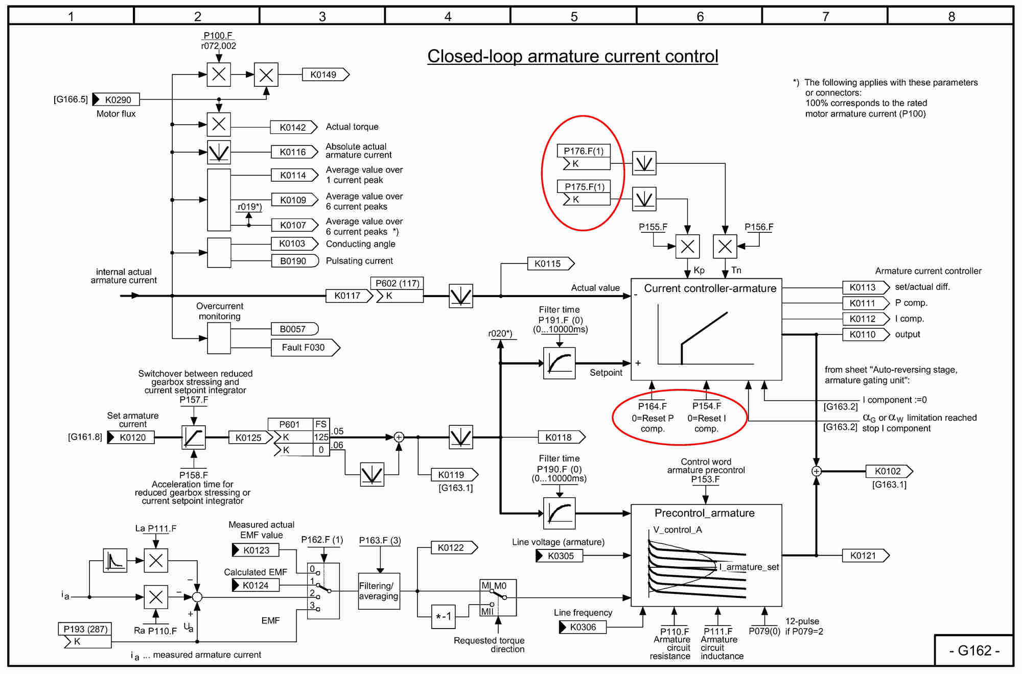
还是看图说话吧。你是说画红圈部分的区别吗?当然有区别了。P164和P154是开关量的命令,而P175和P176是模拟量连接器的选择源。他可以由外部连接一个模拟量参数。
对于P154和P164,采用置0或1控制其功能的有和无;对于P175和P176可以选择一个外部可变量来作为其参数改变的系数。如果P175和P176被设置成了0,那结果才与P154和P164相同。
非常感谢你的解释,让我联想到了之前工作中相类似的问题—就是针对参数P175和P176的使用吧。