回复:收发指示灯

Laohuai

  • 帖子

    6046
  • 精华

    18
  • 被关注

    71

论坛等级:至圣

注册时间:2004-10-11

普通 普通 如何晋级?

发布于 2014-09-09 21:47:09

1楼

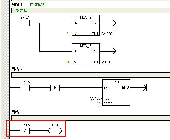
例1




例2:调节模拟电位器,看Q0.0有什么变化。




例3:
调节smb29=50
SMB28由大到小调节 灯闪烁有慢变快

调节SMB28=200
SMB29由小到大调节 灯亮的时间变长

如果:1000*10*SMB29/9600>SMB28或等于SMB28
那么:Q0.0常亮






评论
编辑推荐: 关闭

请填写推广理由:

本版热门话题

SIMATIC S7-200

共有33297条技术帖

相关推荐

热门标签

相关帖子推荐

guzhang

恭喜,你发布的帖子

评为精华帖!

快扫描右侧二维码晒一晒吧!

再发帖或跟帖交流2条,就能晋升VIP啦!开启更多专属权限!

  • 分享

  • 只看
    楼主

top
X 图片
您收到0封站内信:
×
×
信息提示
很抱歉!您所访问的页面不存在,或网址发生了变化,请稍后再试。