回复:预充电问题

kdrjl

版主 西门子1847工业学习平台

  • 帖子

    36782
  • 精华

    452
  • 被关注

    1457

论坛等级:至圣

注册时间:2003-06-06

钻石 钻石 如何晋级?

发布于 2014-11-22 11:32:08

4楼

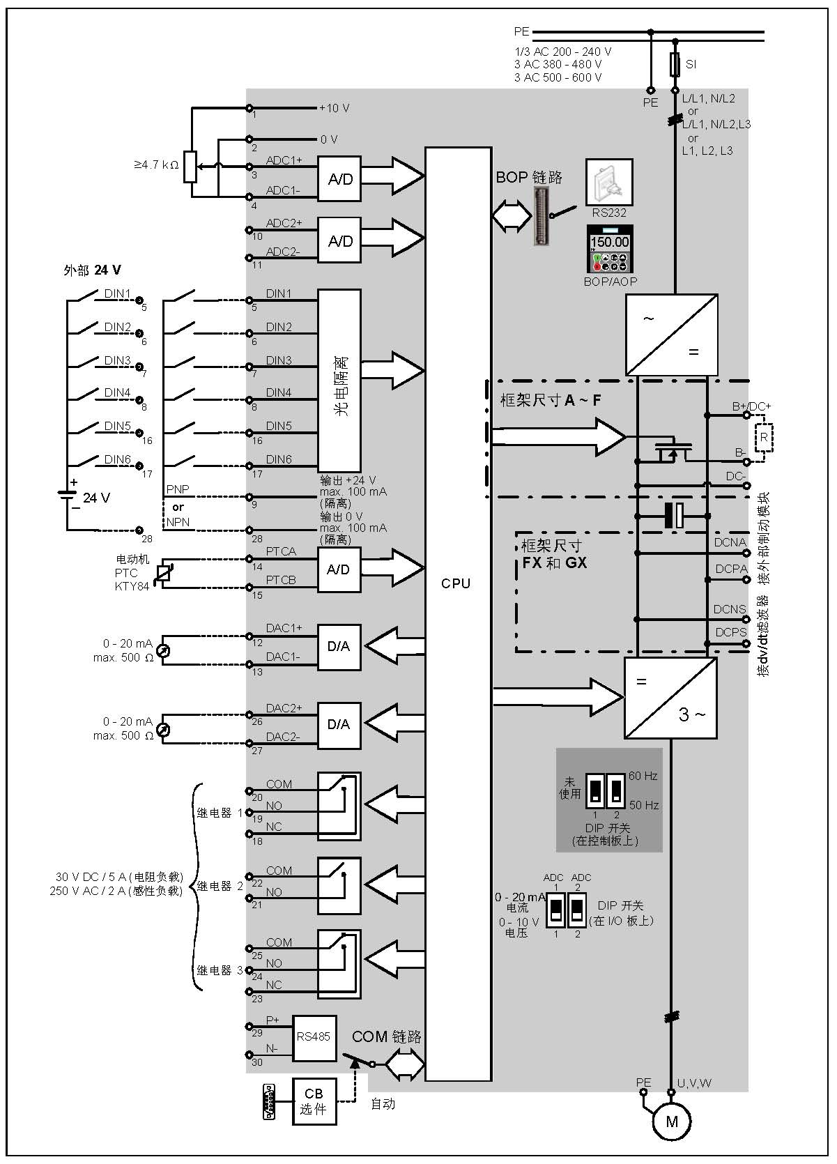
如果从说明书提供的示图来看,3楼的预充电电路位置对吗?



早期曾经拆过MM440改造内部的预充电电路,时间久了,有些没印象了。预充电电路不在直流母线主通道上,应该在电容器的支路上。否则,如果MM440共母线的应用,会有问题的。
我是你的朋友
评论
编辑推荐: 关闭

请填写推广理由:

本版热门话题

MicroMaster

共有6823条技术帖

相关推荐

热门标签

相关帖子推荐

guzhang

恭喜,你发布的帖子

评为精华帖!

快扫描右侧二维码晒一晒吧!

再发帖或跟帖交流2条,就能晋升VIP啦!开启更多专属权限!

  • 分享

  • 只看
    楼主

top
X 图片
您收到0封站内信:
×
×
信息提示
很抱歉!您所访问的页面不存在,或网址发生了变化,请稍后再试。