回复:关于变频器的工艺控制器

kdrjl

版主 西门子1847工业学习平台

  • 帖子

    36715
  • 精华

    451
  • 被关注

    1450

论坛等级:至圣

注册时间:2003-06-06

钻石 钻石 如何晋级?

发布于 2015-01-25 16:56:24

3楼







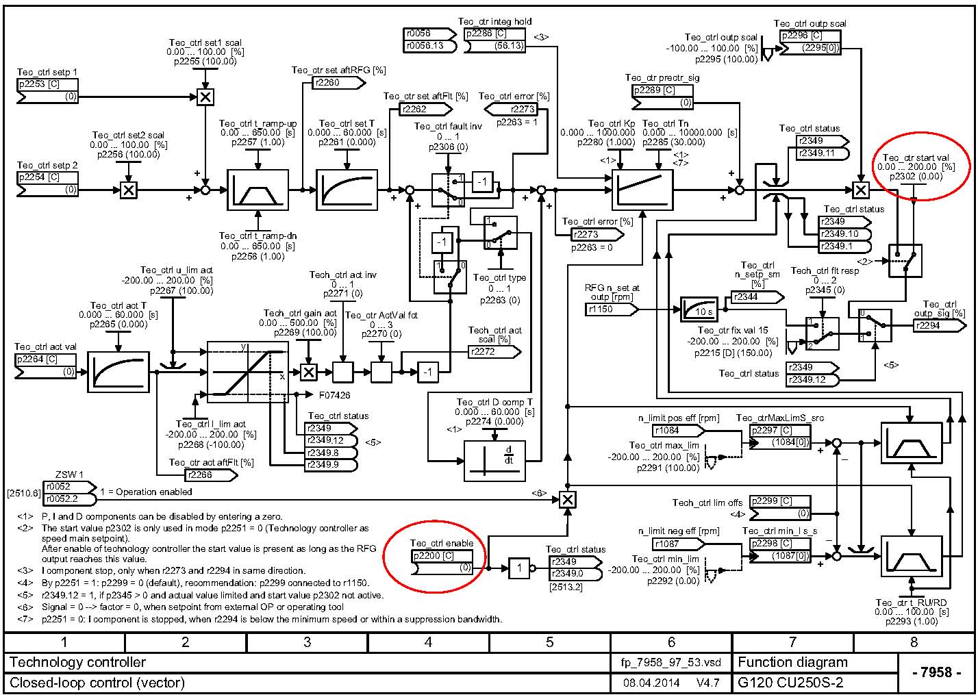
回复楼上。看图还要看相应的参数注释。

比如,工艺调节器的输出r2294,他被规定连接在了主给定通道,可以作为PID的输出为主给定,也可以作为主给定的微调给定。所以,如果用这个PID工艺调节器,就必须用在输出连主给定通道上,或微调的给定通道上,不能任意的连接于别的地方。
我是你的朋友
评论
编辑推荐: 关闭

请填写推广理由:

本版热门话题

SINAMICS

共有8127条技术帖

相关推荐

热门标签

相关帖子推荐

guzhang

恭喜,你发布的帖子

评为精华帖!

快扫描右侧二维码晒一晒吧!

再发帖或跟帖交流2条,就能晋升VIP啦!开启更多专属权限!

  • 分享

  • 只看
    楼主

top
X 图片
您收到0封站内信:
×
×
信息提示
很抱歉!您所访问的页面不存在,或网址发生了变化,请稍后再试。