s7300中FC84/85块调用

已锁定

辰辰2015

  • 帖子

    16
  • 精华

    0
  • 被关注

    0

论坛等级:游民

注册时间:2015-06-10

普通 普通 如何晋级?

s7300中FC84/85块调用

1780

0

2015-06-21 15:27:26

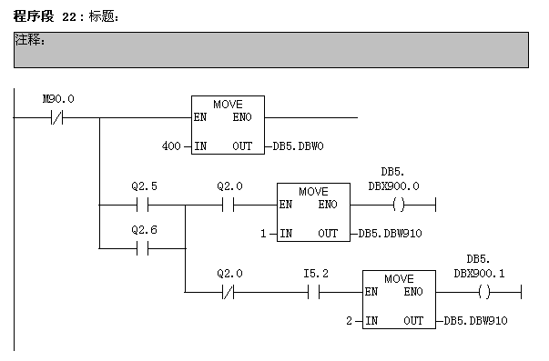
一个椭圆形主轴旋转的设备,设备分为380个格子,每一个格子一个货区。在设备的某一位置有个喷冲设备。
要求有货喷水,无货不喷。喷水设备一次可以喷到10个格子,为减少错误,每五格喷一次。
设备里有无货无法用开关检测。
主轴转动脉冲 I5.2 每一次脉冲过一格子。联系设备取脉冲 Q2.0 每一次脉冲认定有货。
Q2.5 主轴旋转 Q2.6 手动旋转
利用计数器C15做喷冲位置判定
C16做5次计数
整体用的FC84/85的先进先出功能
请高手指点,看看程序能否达到指定要求。
下面是我写的梯形图

































s7300中FC84/85块调用 已锁定
编辑推荐: 关闭

请填写推广理由:

本版热门话题

SIMATIC S7-300/400

共有54699条技术帖

相关推荐

热门标签

相关帖子推荐

guzhang

恭喜,你发布的帖子

评为精华帖!

快扫描右侧二维码晒一晒吧!

再发帖或跟帖交流2条,就能晋升VIP啦!开启更多专属权限!

  • 分享

  • 只看
    楼主

top
X 图片
您收到0封站内信:
×
×
信息提示
很抱歉!您所访问的页面不存在,或网址发生了变化,请稍后再试。