请教s7-200modbus变址访问问题

已锁定

z100o

  • 帖子

    450
  • 精华

    0
  • 被关注

    41

论坛等级:侠圣

注册时间:2012-12-05

普通 普通 如何晋级?

请教s7-200modbus变址访问问题

758

5

2015-07-13 08:20:12

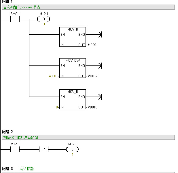
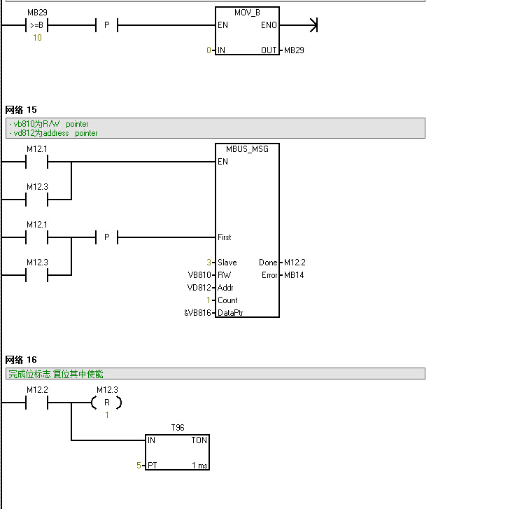
这个每次收到的数据正好是下一个数据?怎么改都不行,一改就不能正常工作,sm.0.1完成后不能正常启动,需要自己手动置位一次 使能m12.3,然后读取才会正常工作,很奇怪,不知道怎么弄。请大家帮我看看。











请教s7-200modbus变址访问问题 已锁定
编辑推荐: 关闭

请填写推广理由:

本版热门话题

SIMATIC S7-200

共有33300条技术帖

相关推荐

热门标签

相关帖子推荐

guzhang

恭喜,你发布的帖子

评为精华帖!

快扫描右侧二维码晒一晒吧!

再发帖或跟帖交流2条,就能晋升VIP啦!开启更多专属权限!

  • 分享

  • 只看
    楼主

top
X 图片
您收到0封站内信:
×
×
信息提示
很抱歉!您所访问的页面不存在,或网址发生了变化,请稍后再试。