回复:【分享】s120报电机锁定,都是在什么情况下会报,和故障记录问题

nnnn1234

  • 帖子

    4986
  • 精华

    57
  • 被关注

    223

论坛等级:至圣

注册时间:2010-02-22

钻石 钻石 如何晋级?

发布于 2015-07-20 14:43:09

5楼

展开查看
以下是引用cy77223在2015-07-20 11:41:13的发言 >4楼:报的是F07900,用的是矢量控制,三相异步电动机
以下是引用nnnn1234在2015-07-19 07:32:28的发言 >3楼:电机锁定什么意思?...

引用3楼详细内容:

电机锁定什么意思?是步进电机、伺服电机吗?

以下是引用cy77223在2015-07-18 16:53:08的发言 >楼主:s120报电机锁定,电...

引用楼主详细内容:

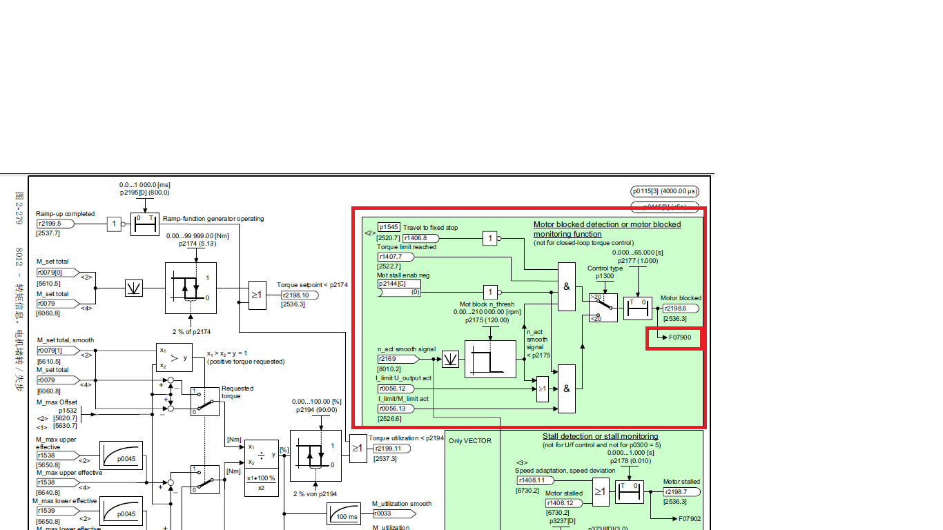
s120报电机锁定,电机锁定都是什么情况下会报,越详细越好,还有故障记录里面显示的时间,能不能显示几月几日啊




看这张功能图,就知道F07900电机锁定都是什么情况下会报
The darkness is no darkness with thee.
评论
编辑推荐: 关闭

请填写推广理由:

本版热门话题

SINAMICS

共有8163条技术帖

相关推荐

热门标签

相关帖子推荐

guzhang

恭喜,你发布的帖子

评为精华帖!

快扫描右侧二维码晒一晒吧!

再发帖或跟帖交流2条,就能晋升VIP啦!开启更多专属权限!

  • 分享

  • 只看
    楼主

top
X 图片
您收到0封站内信:
×
×
信息提示
很抱歉!您所访问的页面不存在,或网址发生了变化,请稍后再试。