数据赋值中的问题

已锁定

zh287038241

  • 帖子

    42
  • 精华

    0
  • 被关注

    4

论坛等级:游士

注册时间:2015-02-01

普通 普通 如何晋级?

数据赋值中的问题

565

2

2015-08-11 10:53:26

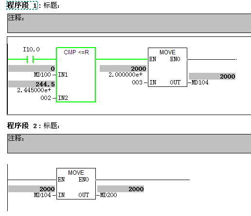
想做一段程序,来实现根据输入数据,自动比较之后再给某offset赋值的功能。

在编程过程中,我用MD来编写的时候,数据传输正常,但是用DB来写得时候就出问题了。

我重新做了一小段程序,来测试下,结果就是如图所示,当比较条件满足的时候,DB5。DBD4的值就一直不变为0(NW1里面看到的值为2000,但NW2里面依然为0).而用MD的时候,输出MD200值正常。

是我在使用DB的格式不对么?所有值均为R~

求指点~ 这两端程序是单独做的,不存在数据重复的问题。

数据赋值中的问题 已锁定
编辑推荐: 关闭

请填写推广理由:

本版热门话题

SIMATIC S7-300/400

共有54789条技术帖

相关推荐

热门标签

相关帖子推荐

guzhang

恭喜,你发布的帖子

评为精华帖!

快扫描右侧二维码晒一晒吧!

再发帖或跟帖交流2条,就能晋升VIP啦!开启更多专属权限!

  • 分享

  • 只看
    楼主

top
X 图片
您收到0封站内信:
×
×
信息提示
很抱歉!您所访问的页面不存在,或网址发生了变化,请稍后再试。