回复:速度限制的问题?

kdrjl

版主 西门子1847工业学习平台

  • 帖子

    37046
  • 精华

    455
  • 被关注

    1475

论坛等级:至圣

注册时间:2003-06-06

钻石 钻石 如何晋级?

发布于 2015-10-13 15:30:15

19楼

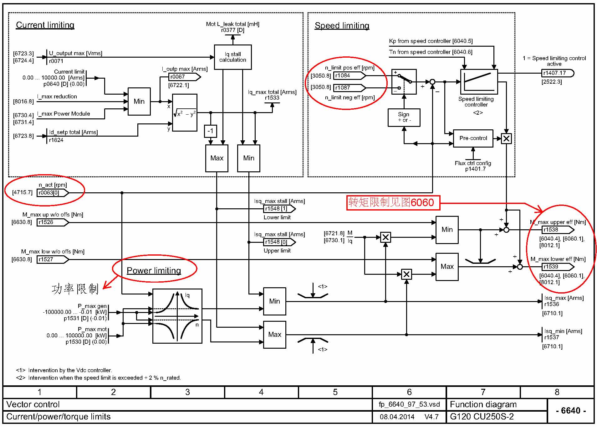
其实,从G120的CU250功能图来看,不论是SVC,还是VC,转矩控制下,通过转矩限制都是可以的。下面的四张图就足以说明了。


但是,我实际做了实验,不论是P1083还是P1085;还是功率限制P1530;还有禁止反转功能,都无济于事。只要负载突然丢失,电机就会向反方向加速,直至最大(P1082)。最后我只能通过自由功能块,对实际转速的正负比较,当出现反转时,立马将转矩给定值置0,以此解决问题。具体为什么,我也不知道。郁闷中...,我的系统是VC。





我是你的朋友
评论
编辑推荐: 关闭

请填写推广理由:

本版热门话题

SINAMICS

共有8213条技术帖

相关推荐

热门标签

相关帖子推荐

guzhang

恭喜,你发布的帖子

评为精华帖!

快扫描右侧二维码晒一晒吧!

再发帖或跟帖交流2条,就能晋升VIP啦!开启更多专属权限!

  • 分享

  • 只看
    楼主

top
X 图片
您收到0封站内信:
×
×
信息提示
很抱歉!您所访问的页面不存在,或网址发生了变化,请稍后再试。