回复:绕线式异步电动机转子连接

aa13123

  • 帖子

    4613
  • 精华

    26
  • 被关注

    136

论坛等级:至圣

注册时间:2008-10-24

钻石 钻石 如何晋级?

发布于 2016-02-29 20:37:51

11楼

展开查看
以下是引用HUANGZE75在2016-02-29 14:50:35的发言 >8楼

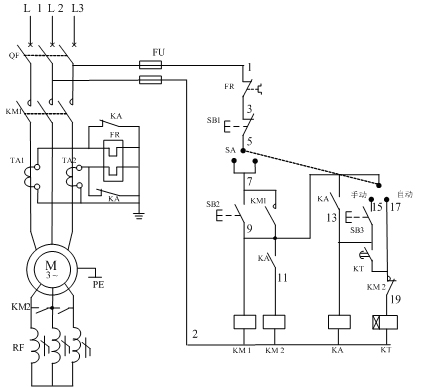
频敏变阻器是一种由铸铁片或钢板叠成铁心,外面再套上绕组的三相电抗器,接在转子绕组的电路中,其绕组电抗和铁心损耗的决定的等效阻抗随着转子电流的频率而变化。 当绕线式电动机刚开始启动时,电动机转速很低,故转子频率很大,铁心中的损耗很大,即等值电阻Rm很大,故限制了启动电流,增大了启动转矩。随着n的增加,转子电流频率下降, Rm减小,使启动电流及转矩保持一定数值。频敏变阻器实际上利用转子频率的平滑变化达到使转子回路总电阻平滑减小的目的。启动结束后,转子绕组短接,把频敏变阻器从电路中切除。

频敏变阻器启动.jpg


现场有很多这样的频敏电阻,却从没有研究过原理,今天受教了。
评论
编辑推荐: 关闭

请填写推广理由:

本版热门话题

电机

共有3179条技术帖

相关推荐

热门标签

相关帖子推荐

guzhang

恭喜,你发布的帖子

评为精华帖!

快扫描右侧二维码晒一晒吧!

再发帖或跟帖交流2条,就能晋升VIP啦!开启更多专属权限!

  • 分享

  • 只看
    楼主

top
X 图片
您收到0封站内信:
×
×
信息提示
很抱歉!您所访问的页面不存在,或网址发生了变化,请稍后再试。