如何用按钮切换电动机的多段转速?大家帮忙看一下程序,谢谢

已锁定

飞天281

  • 帖子

    227
  • 精华

    0
  • 被关注

    2

论坛等级:侠客

注册时间:2009-08-11

普通 普通 如何晋级?

如何用按钮切换电动机的多段转速?大家帮忙看一下程序,谢谢

522

4

2016-03-04 11:36:05

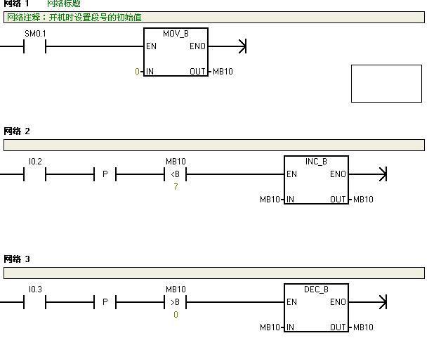
这是书上的一个例子。

如何把MB10的值,去驱动M10.0,m10.1,M10.2 动作,这块不明白,大家指导一下,谢谢!

如何用按钮切换电动机的多段转速?大家帮忙看一下程序,谢谢 已锁定
编辑推荐: 关闭

请填写推广理由:

本版热门话题

SIMATIC S7-200

共有33300条技术帖

相关推荐

热门标签

相关帖子推荐

guzhang

恭喜,你发布的帖子

评为精华帖!

快扫描右侧二维码晒一晒吧!

再发帖或跟帖交流2条,就能晋升VIP啦!开启更多专属权限!

  • 分享

  • 只看
    楼主

top
X 图片
您收到0封站内信:
×
×
信息提示
很抱歉!您所访问的页面不存在,或网址发生了变化,请稍后再试。