回复:把电机温度关联到发送字上面的是哪个参数

BWCXFDSZ

  • 帖子

    228
  • 精华

    0
  • 被关注

    25

论坛等级:侠士

注册时间:2015-08-11

普通 普通 如何晋级?

发布于 2016-03-16 08:26:07

7楼

展开查看
以下是引用kdrjl在2016-03-15 19:54:45的发言 >

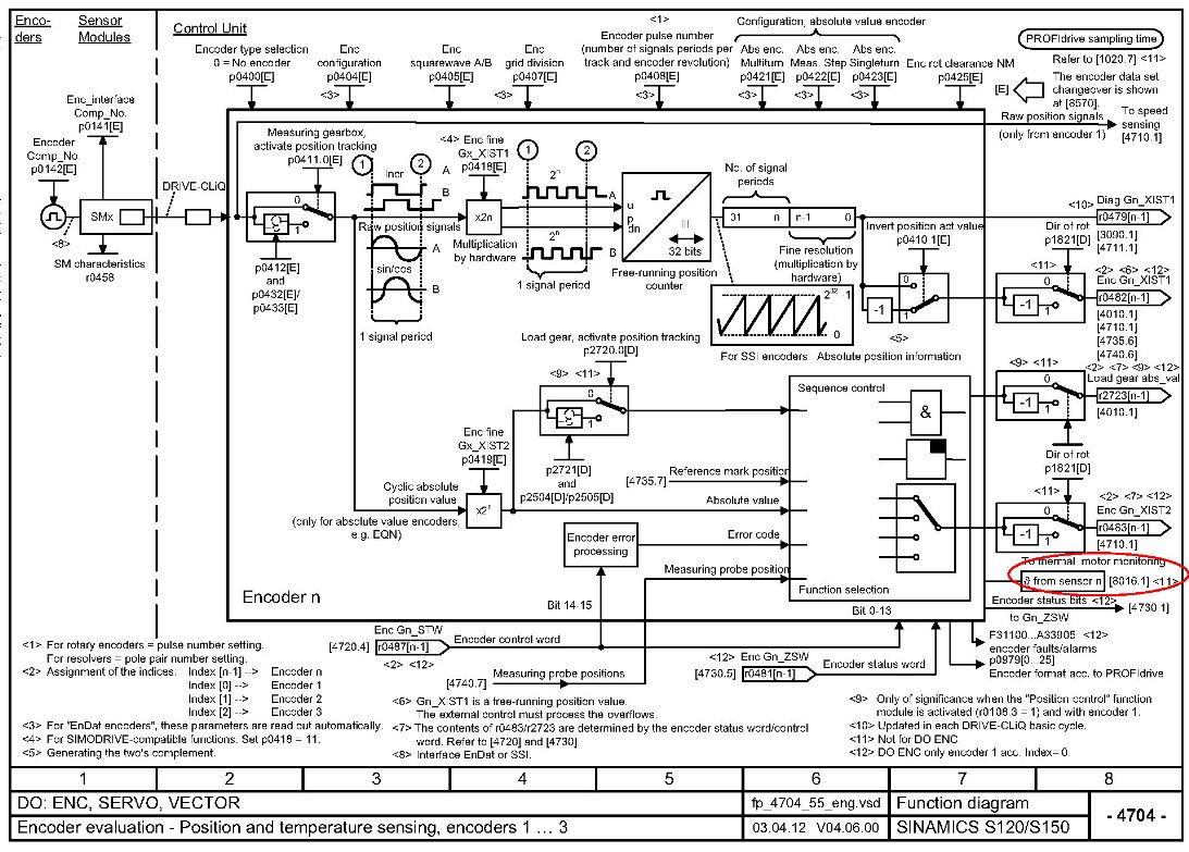
对,就是参数手册。将相关的说明和图串接,就能知道一二。试着自己去连接。


谢谢斑竹,我对照一下

力争做到 无一日敢懈怠 无一事敢马虎
评论
编辑推荐: 关闭

请填写推广理由:

本版热门话题

SINAMICS

共有8134条技术帖

相关推荐

热门标签

相关帖子推荐

guzhang

恭喜,你发布的帖子

评为精华帖!

快扫描右侧二维码晒一晒吧!

再发帖或跟帖交流2条,就能晋升VIP啦!开启更多专属权限!

  • 分享

  • 只看
    楼主

top
X 图片
您收到0封站内信:
×
×
信息提示
很抱歉!您所访问的页面不存在,或网址发生了变化,请稍后再试。