关于s7-200作为mudbus rtu主站(轮询),软件MODSIM32作为从站,发现个问题,忘各位师傅指教!

已锁定

wjh930929

  • 帖子

    52
  • 精华

    0
  • 被关注

    8

论坛等级:游士

注册时间:2015-12-30

普通 普通 如何晋级?

关于s7-200作为mudbus rtu主站(轮询),软件MODSIM32作为从站,发现个问题,忘各位师傅指教!

1696

9

2016-04-29 12:13:34

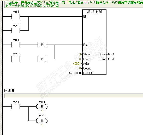
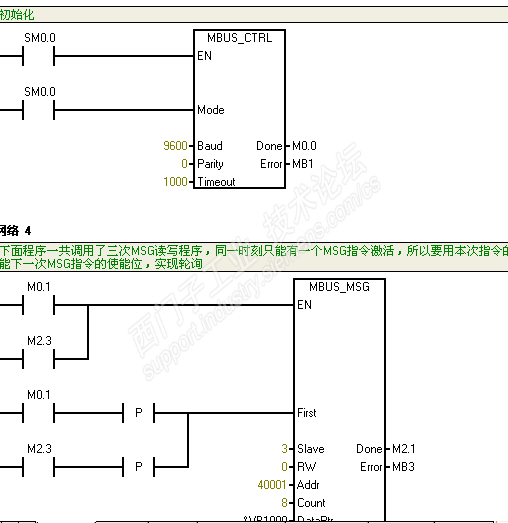
问题是这样的:如果网路3和网络2交换位置,那么通讯就会出错,如果不换就是对的,是因为它们之间有什么特殊的逻辑关系还是什么啊;还有就是网络1复位m4.0-m4.7是什么意思呀,程序里根本就没有这些地址,复位岂不是多余的了,就这两个问题,有知道的师傅吗?PS:提前祝大家五一快乐!

关于s7-200作为mudbus rtu主站(轮询),软件MODSIM32作为从站,发现个问题,忘各位师傅指教! 已锁定
编辑推荐: 关闭

请填写推广理由:

本版热门话题

SIMATIC S7-200

共有33303条技术帖

相关推荐

热门标签

相关帖子推荐

guzhang

恭喜,你发布的帖子

评为精华帖!

快扫描右侧二维码晒一晒吧!

再发帖或跟帖交流2条,就能晋升VIP啦!开启更多专属权限!

  • 分享

  • 只看
    楼主

top
X 图片
您收到0封站内信:
×
×
信息提示
很抱歉!您所访问的页面不存在,或网址发生了变化,请稍后再试。