回复:v90 扭矩模式 速度怎么控制?

kdrjl

版主 西门子1847工业学习平台

  • 帖子

    37124
  • 精华

    455
  • 被关注

    1479

论坛等级:至圣

注册时间:2003-06-06

钻石 钻石 如何晋级?

发布于 2016-07-04 19:58:05

20楼

展开查看
以下是引用看长城内外在2016-07-04 14:05:26的发言 >

@kdrjl,

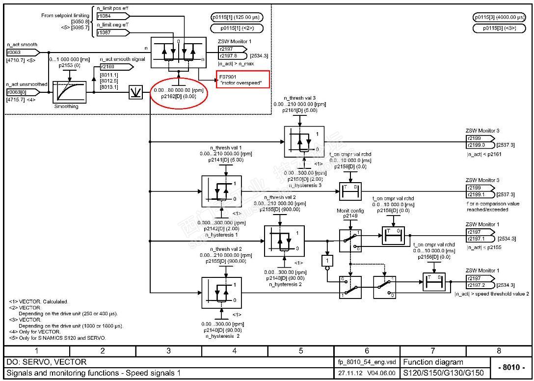
我现在在用s120,转矩控制模式(p1501=1),到达速度限幅也会报F7901,请问怎么设置才能使驱动工作在速度限幅值而不报警?

在S120的故障列表里,不是有对该故障的解释吗?


第一,把P1083和P1086设置为你的极限转速;第二,去看看参数P2162的解释,并适当地设置。

我是你的朋友
评论
编辑推荐: 关闭

请填写推广理由:

本版热门话题

SINAMICS

共有8231条技术帖

相关推荐

热门标签

相关帖子推荐

guzhang

恭喜,你发布的帖子

评为精华帖!

快扫描右侧二维码晒一晒吧!

再发帖或跟帖交流2条,就能晋升VIP啦!开启更多专属权限!

  • 分享

  • 只看
    楼主

top
X 图片
您收到0封站内信:
×
×
信息提示
很抱歉!您所访问的页面不存在,或网址发生了变化,请稍后再试。