回复:水泵类恒压供水的PID参数设置,总结,仅供参考

kdrjl

版主 西门子1847工业学习平台

  • 帖子

    36784
  • 精华

    452
  • 被关注

    1458

论坛等级:至圣

注册时间:2003-06-06

钻石 钻石 如何晋级?

发布于 2016-08-15 19:42:13

13楼

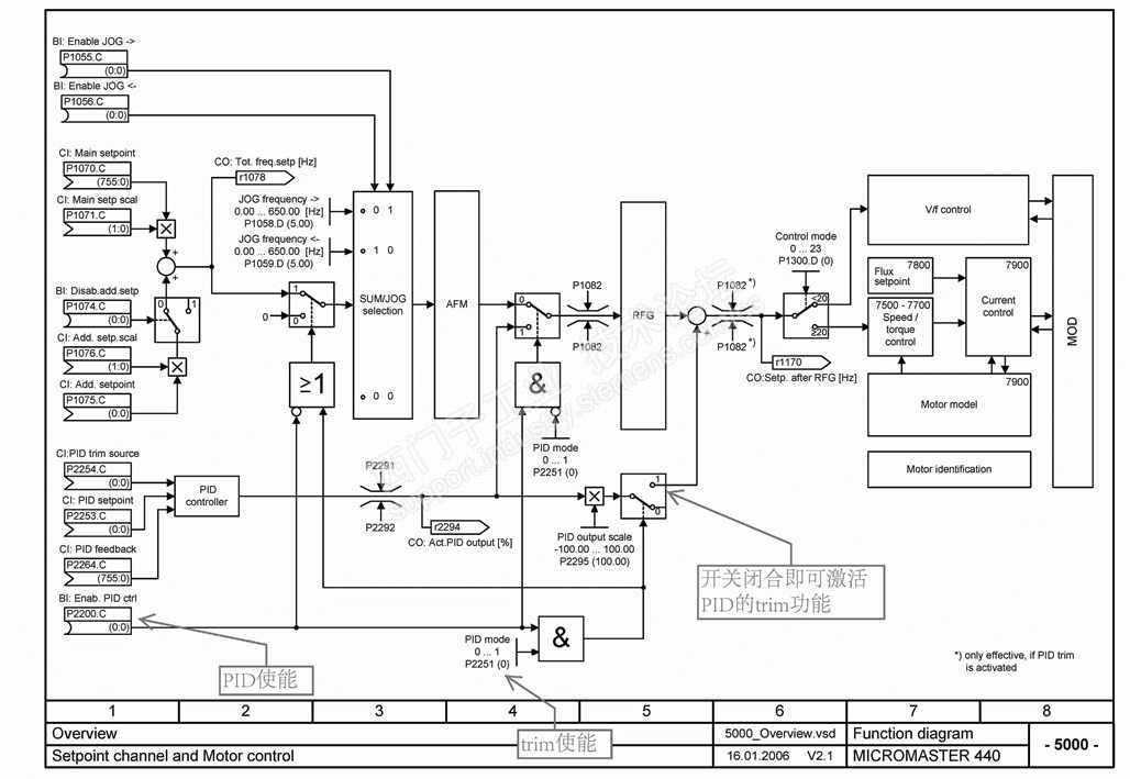
嗯,恒压供水的PID控制,风机泵类的闭环PID控制,特别是大功率的系统,时间常数都很大,如果从一开始就采用闭环调节,超调或调节器饱和故障停机的非正常现象在所难免。这也正是我开始提出的问题,希望大家参与交流。


由此看来,这样的PID闭环控制,针对风机泵类系统而言,还是采用trim(微调)功能比较灵活、靠谱。从大家给出的实践经验和例子,也说明了这一点。有关西门子的传动工艺调节器PID的trim功能,过去有许多的文档介绍,从使用上看,我认为PID工艺调节器的trim功能很好使。特别是针对转速与闭环调节对象有线性关系的场合,很有针对性。


我是你的朋友
评论
编辑推荐: 关闭

请填写推广理由:

本版热门话题

MicroMaster

共有6823条技术帖

相关推荐

热门标签

相关帖子推荐

guzhang

恭喜,你发布的帖子

评为精华帖!

快扫描右侧二维码晒一晒吧!

再发帖或跟帖交流2条,就能晋升VIP啦!开启更多专属权限!

  • 分享

  • 只看
    楼主

top
X 图片
您收到0封站内信:
×
×
信息提示
很抱歉!您所访问的页面不存在,或网址发生了变化,请稍后再试。