回复:使用drivemonitor的疑问

kdrjl

西门子1847工业学习平台

  • 帖子

    36674
  • 精华

    451
  • 被关注

    1447

论坛等级:至圣

注册时间:2003-06-06

钻石 钻石 如何晋级?

发布于 2017-02-06 18:53:27

9楼

展开查看
以下是引用zd109在2017-02-06 15:39:29的发言 >


k版,是不是这个,那个连接器应该是K0117吧?

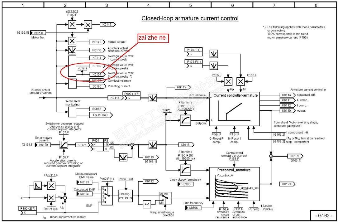
我认为应该是k107吧。r19这个参数你监控一下试试看?



我是你的朋友
评论
编辑推荐: 关闭

请填写推广理由:

本版热门话题

直流调速器

共有3831条技术帖

相关推荐

热门标签

相关帖子推荐

guzhang

恭喜,你发布的帖子

评为精华帖!

快扫描右侧二维码晒一晒吧!

再发帖或跟帖交流2条,就能晋升VIP啦!开启更多专属权限!

  • 分享

  • 只看
    楼主

top
您收到0封站内信:
×
×
信息提示
很抱歉!您所访问的页面不存在,或网址发生了变化,请稍后再试。