天了噜,实在猜不透

已锁定

一世天蓝

  • 帖子

    215
  • 精华

    0
  • 被关注

    24

论坛等级:侠士

注册时间:2015-01-15

普通 普通 如何晋级?

天了噜,实在猜不透

712

8

2017-03-16 17:03:48

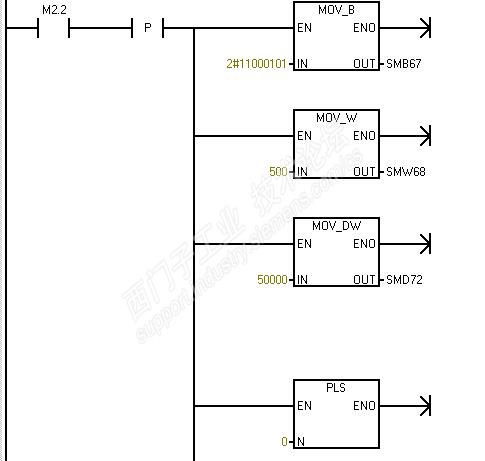
我实在看不懂smart 200.我按照200的编程写了个简单的PTO,想看看smart跟200是不是有什么区别。结果在200能正常发送的程序段,到了smart不能。到底是为什么?




天了噜,实在猜不透 已锁定
编辑推荐: 关闭

请填写推广理由:

本版热门话题

SIMATIC S7-200 SMART

共有9388条技术帖

相关推荐

热门标签

相关帖子推荐

guzhang

恭喜,你发布的帖子

评为精华帖!

快扫描右侧二维码晒一晒吧!

再发帖或跟帖交流2条,就能晋升VIP啦!开启更多专属权限!

  • 分享

  • 只看
    楼主

top
X 图片
您收到0封站内信:
×
×
信息提示
很抱歉!您所访问的页面不存在,或网址发生了变化,请稍后再试。