

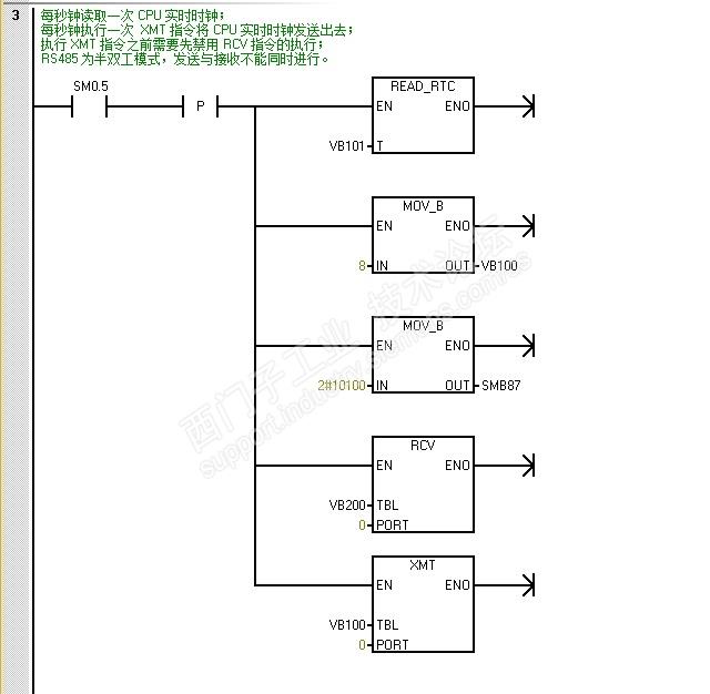
按书上的,这个指令字节偏移量为0时,是发送字符的个数
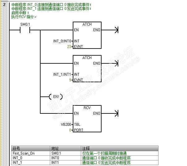
第1个例子CPU1程序




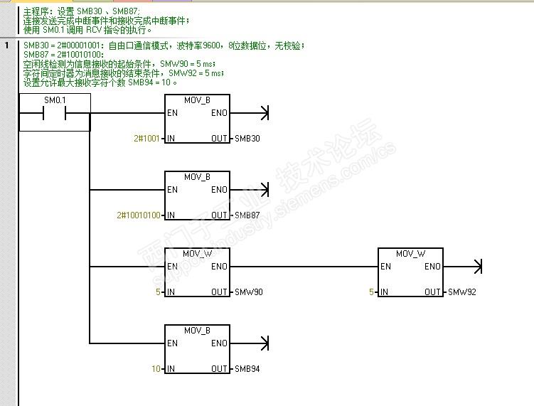
第一个例子CPU2程序




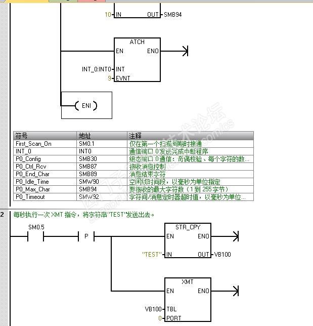
第2个例子的程序



第一个疑问:为什么第一个例子程序中使用XMT指令时是符合书上的指令字节偏移量为0时,是发送字符的个数,预先把发送字符数8送到VB100里了,而第2个例子使用XMT指令就不符合书上写法,直接把“TEST”送到VB100.
而RCV指令使用时2个例子都跟书上写的指令字节偏移量为0时,是接收字符的个数不符合,直接接收到VB200里了
第2个疑问:第一个例子CPU1程序网络3里写到执行XMT指令前先要禁用RCV指令,那发送时既然用不到接收,接收指令不用,把网络3第3行的禁用和第4行的RCV,以及中断程序里第一行的取消禁用都删掉不行吗?