回复:老板说不会做就滚蛋,这么简单的程序傻子都会!

一世天蓝

  • 帖子

    215
  • 精华

    0
  • 被关注

    24

论坛等级:侠士

注册时间:2015-01-15

普通 普通 如何晋级?

发布于 2017-04-02 11:59:44

31楼

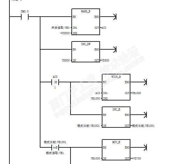
亮灯数据的存放,我用的for循环。亲测可用,在1灯模式下,最多会有8个数据,在2灯模式下,最多4个数据,在3灯模式下,最多2个数据,可自动舍弃多出来的灯数,循环退出后,复位所有计算过程,重新进入重新计算,因此,可以在运行过程中任意更改灯的组合与模式。生效时间应该是在碰到限位的时候,程序感觉比较简单,没欲望整个做完。附图





评论
编辑推荐: 关闭

请填写推广理由:

本版热门话题

SIMATIC S7-200

共有33299条技术帖

相关推荐

热门标签

相关帖子推荐

guzhang

恭喜,你发布的帖子

评为精华帖!

快扫描右侧二维码晒一晒吧!

再发帖或跟帖交流2条,就能晋升VIP啦!开启更多专属权限!

  • 分享

  • 只看
    楼主

top
X 图片
您收到0封站内信:
×
×
信息提示
很抱歉!您所访问的页面不存在,或网址发生了变化,请稍后再试。