回复:6se70逆变器驱动提升电机下溜的问题

一介书生

  • 帖子

    626
  • 精华

    24
  • 被关注

    45

论坛等级:侠圣

注册时间:2009-09-08

普通 普通 如何晋级?

发布于 2017-05-28 06:23:03

2楼

展开查看
以下是引用kdrjl在2017-05-27 22:05:38的发言 >1楼

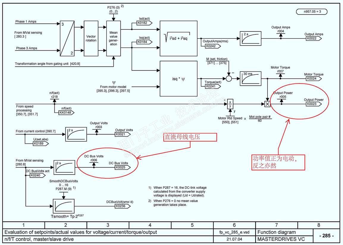
这个问题,首先要知道整流单元是仅整流?还是整流逆变?第二,下降过程直流母线电压?第三变频器的功率实际值是正还是负?第四,下降过程的电机实际电流(带方向)?


整流单元装有制动单元和制动电阻,应该是只整流,不逆变

母线电压之前没有读取,昨天想通过提升机变频器上传到PLC的,但是通讯地址通道不够,今天想把同一直流上的其他逆变器直流母线电压上传读取,因为在同一条母线上,电压值应该相差无几

之前读的是逆变器的转矩大小,能看出来是带方向的,今天把转矩换成电流试试


另外一点就是电机尾部用的电磁抱闸,因为制动盘已经磨损,所以就重新更换一套抱闸,能明显观察到,新换的抱闸线圈吸力较之前用的大,但是失电后抱闸打开制动片有拖延,是不是抱闸线圈消磁慢所导致,用的同一个抱闸整流桥,380---170V的,没办法只好把抱闸线圈重新更换成旧的,而且在调整抱闸制动片间隙时明显有差别,线的制动片间隙调整在1.1mm吸力足够把抱闸打开,旧线圈调整到此值,抱闸打不开,调整在0.7mm的间隙,说明吸力较弱,但是失电抱闸制动片打开的快

新手不耻于问!
评论
编辑推荐: 关闭

请填写推广理由:

本版热门话题

MasterDrives

共有5855条技术帖

相关推荐

热门标签

相关帖子推荐

guzhang

恭喜,你发布的帖子

评为精华帖!

快扫描右侧二维码晒一晒吧!

再发帖或跟帖交流2条,就能晋升VIP啦!开启更多专属权限!

  • 分享

  • 只看
    楼主

top
X 图片
您收到0封站内信:
×
×
信息提示
很抱歉!您所访问的页面不存在,或网址发生了变化,请稍后再试。