回复:请问这个与接触器线圈接在一起的东西是干什么的?

SIEMENS-XP

  • 帖子

    254
  • 精华

    3
  • 被关注

    32

论坛等级:侠士

注册时间:2011-09-19

普通 普通 如何晋级?

发布于 2017-06-14 10:26:54

5楼

展开查看
以下是引用工控女将在2017-06-14 10:14:52的发言 >4楼

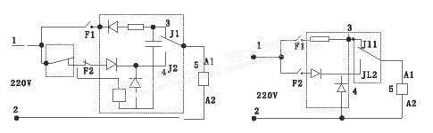
找了个旧的接触器把它拆开了,去掉灭弧罩旧如照片所示了,那个下方的白盒子也给拆开了。里面是个小电路板上面有电容和压敏电阻之类的。查看正泰的选型手册,上面把这个小白盒子叫做直流通用节电模块。所以说这种接触器属于:交流接触器直流运行节能。一般情况下,会用到二极管或二极管组成的整流电路及接触器本身的辅助常闭触点,并可分为两种结构:一种是交流启动,直流维持;另一种是大直流启动,小直流维持。线路中还设计了浪涌吸收功能,且线路中的电容还可以提高功率因数。交流接触器的直流运行结构可以消除稳态噪声,线圈温升低不易烧损,降低损耗,可靠性高。以上是通过查看资料后,自己对于自己发的帖子的解答.


直流应该主要考虑剩磁,上次拆一个施耐德接触器里面也带电路板上面有二极管什么的 

这里看下应该类似:http://www.delixi-wx.cn/pdlistone/products/6971064.html




相互学习 共同进步
评论
编辑推荐: 关闭

请填写推广理由:

本版热门话题

SIMATIC S7-300/400

共有54778条技术帖

相关推荐

热门标签

相关帖子推荐

guzhang

恭喜,你发布的帖子

评为精华帖!

快扫描右侧二维码晒一晒吧!

再发帖或跟帖交流2条,就能晋升VIP啦!开启更多专属权限!

  • 分享

  • 只看
    楼主

top
X 图片
您收到0封站内信:
×
×
信息提示
很抱歉!您所访问的页面不存在,或网址发生了变化,请稍后再试。