顺控指令与子程序

已锁定

chiaoaew

  • 帖子

    22
  • 精华

    0
  • 被关注

    0

论坛等级:游士

注册时间:2010-05-31

普通 普通 如何晋级?

顺控指令与子程序

1080

3

2017-08-11 11:38:31


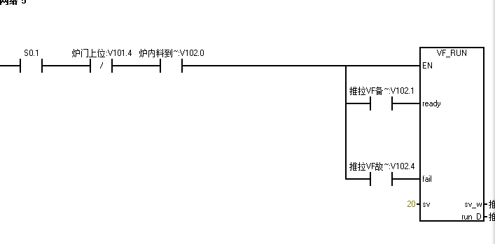
我使用顺控指令内部调用子程序,结果编译出现网络太复杂无法编译???



顺控指令与子程序 已锁定
编辑推荐: 关闭

请填写推广理由:

本版热门话题

SIMATIC S7-200

共有33304条技术帖

相关推荐

热门标签

相关帖子推荐

guzhang

恭喜,你发布的帖子

评为精华帖!

快扫描右侧二维码晒一晒吧!

再发帖或跟帖交流2条,就能晋升VIP啦!开启更多专属权限!

  • 分享

  • 只看
    楼主

top
X 图片
您收到0封站内信:
×
×
信息提示
很抱歉!您所访问的页面不存在,或网址发生了变化,请稍后再试。