GRAPH程序看不懂了,请教!

已锁定

asdf6

西门子1847工业学习平台

  • 帖子

    1310
  • 精华

    12
  • 被关注

    135

论坛等级:奇侠

注册时间:2008-09-02

钻石 钻石 如何晋级?

GRAPH程序看不懂了,请教!

3108

6

2017-09-14 21:33:51

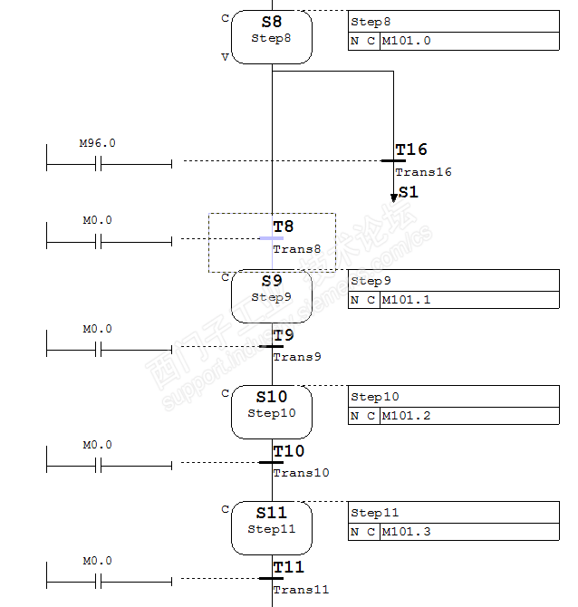
一个防护门打开的程序用到了M101.1,这个M101.1是在GRAPH程序STEP9输出的。但从S8到S9的转换条件是M0.0(常0信号),但我监控GRAPH,门打开按钮一按下,GRAPH程序S1变绿一下,然后S9就变绿激活了,为何转换条件是0,S9能激活呢?现场监控图如下



这个FB块采用的标准形式创建的GRAPH,在块调用时,输入端信号只用到了几个,如图:


GRAPH程序如下:










GRAPH程序看不懂了,请教! 已锁定
编辑推荐: 关闭

请填写推广理由:

本版热门话题

SIMATIC S7-300/400

共有54778条技术帖

相关推荐

热门标签

相关帖子推荐

guzhang

恭喜,你发布的帖子

评为精华帖!

快扫描右侧二维码晒一晒吧!

再发帖或跟帖交流2条,就能晋升VIP啦!开启更多专属权限!

  • 分享

  • 只看
    楼主

top
X 图片
您收到0封站内信:
×
×
信息提示
很抱歉!您所访问的页面不存在,或网址发生了变化,请稍后再试。