回复:怎么合理的确定热继电器整定范围?

YiMoon

西门子1847工业学习平台

  • 帖子

    1229
  • 精华

    36
  • 被关注

    88

论坛等级:至圣

注册时间:2005-04-14

黄金 黄金 如何晋级?

发布于 2018-01-10 09:57:36

5楼

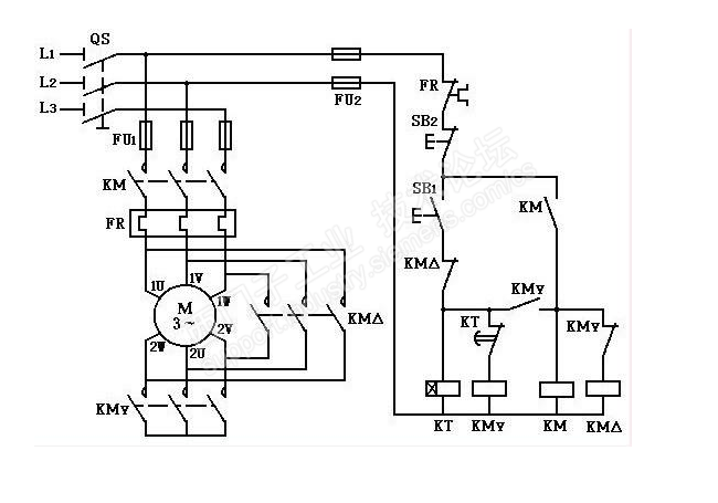
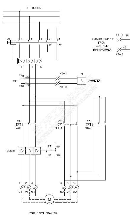
这个要看硬件接线情况,看热继安装在哪个位置

1. 下面这张图,热继流过的是线电流,也就是电机名牌电流,这个时候,可以按名牌电流的1.0~1.2来标定

 

2. 下面这张图,热继流过的是相电流,是电机名牌电流的根号3分之1倍,这个时候就不能按名牌电流来标定了

 

 

Keep calm and carry on!!!
评论
编辑推荐: 关闭

请填写推广理由:

本版热门话题

低压电气

共有4352条技术帖

相关推荐

热门标签

相关帖子推荐

guzhang

恭喜,你发布的帖子

评为精华帖!

快扫描右侧二维码晒一晒吧!

再发帖或跟帖交流2条,就能晋升VIP啦!开启更多专属权限!

  • 分享

  • 只看
    楼主

top
X 图片
您收到0封站内信:
×
×
信息提示
很抱歉!您所访问的页面不存在,或网址发生了变化,请稍后再试。