回复:关于Smart的Modbus-RTU通讯问题

芳季

西门子1847工业学习平台

  • 帖子

    15507
  • 精华

    101
  • 被关注

    960

论坛等级:至圣

注册时间:2007-08-03

钻石 钻石 如何晋级?

发布于 2018-07-27 08:59:49

8楼

展开查看
以下是引用lucklee在2018-07-27 08:37:07的发言 >7楼

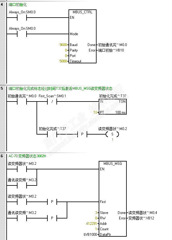
中间用时间继电器隔开一下,就行了

为何你会用个SM0.1在计时器前面?

这不就是正对了。还要加计时为了什么?

评论
编辑推荐: 关闭

请填写推广理由:

本版热门话题

SIMATIC S7-200 SMART

共有8936条技术帖

相关推荐

热门标签

相关帖子推荐

guzhang

恭喜,你发布的帖子

评为精华帖!

快扫描右侧二维码晒一晒吧!

再发帖或跟帖交流2条,就能晋升VIP啦!开启更多专属权限!

  • 分享

  • 只看
    楼主

top
您收到0封站内信:
×
×
信息提示
很抱歉!您所访问的页面不存在,或网址发生了变化,请稍后再试。