200Smart 编程问题

已锁定

铁面判官

西门子1847工业学习平台

  • 帖子

    337
  • 精华

    2
  • 被关注

    39

论坛等级:侠圣

注册时间:2016-08-24

钻石 钻石 如何晋级?

200Smart 编程问题

500

7

2018-07-30 09:19:13

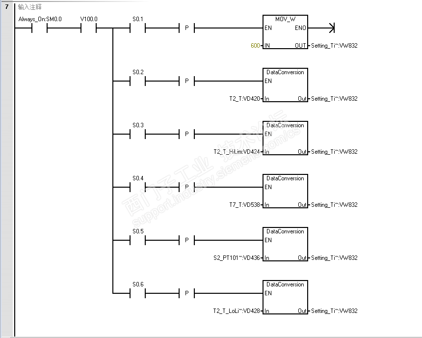
昨天用200smartPLC写程序,发现了这个问题,图1,2,13;是一组,图21,22,23是一组,就是关于上升沿和下降沿的使用,我把程序写成13,23就会出问题,拆开写成1,2;21,22就没问题,希望各位大神解惑。

1.png

2.png

13.png

21.png

22.png

23.png


200Smart 编程问题 已锁定
编辑推荐: 关闭

请填写推广理由:

本版热门话题

SIMATIC S7-200 SMART

共有9332条技术帖

相关推荐

热门标签

相关帖子推荐

guzhang

恭喜,你发布的帖子

评为精华帖!

快扫描右侧二维码晒一晒吧!

再发帖或跟帖交流2条,就能晋升VIP啦!开启更多专属权限!

  • 分享

  • 只看
    楼主

top
X 图片
您收到0封站内信:
×
×
信息提示
很抱歉!您所访问的页面不存在,或网址发生了变化,请稍后再试。